* Поиск по сайту Вверх Вниз



Начать новую тему Ответить на тему  [ Сообщений: 23 ]  На страницу Пред.  1, 2
Автор Сообщение
 Заголовок сообщения: Re: Ремень ГРМ порвался в пути
СообщениеДобавлено: Вчера, 00:48 
Не в сети
модератор
Аватара пользователя

Зарегистрирован: 27 окт 2008, 04:00
Сообщения: 12727
Тем: 15
Откуда: Вятка
Машина: др. Японка
О машине: Toyota Prius 51
Репутация: 2381
Рекламные ссылки. Показывается только незарегистрированным пользователям


Так если насос не работал, то и давления в магистрали нет. При замене насоса и фильтров аккуратнее с уплотняющими кольцами, чтобы не перекосило и не закусило.

_________________
Vista Ardeo 1999, SV50, D4, Мультик, TV...


Вернуться к началу
 Профиль Отправить email  
Ответить на тему 

 Заголовок сообщения: Re: Ремень ГРМ порвался в пути
СообщениеДобавлено: Вчера, 05:31 
Не в сети
Начинающий
Начинающий

Зарегистрирован: 16 апр 2026, 15:36
Сообщения: 12
Тем: 1
Откуда: Новосибирск
Машина: Toyota Vista
Репутация: 0
Хорошо, спасибо!
Дня 2 назад я пробовал трубки снять, а оттуда чуть ли не фонтаном с обеих трубок бензин. В тот день он временами схватывал, возможно поэтому давление было. Быстро обратно воткнул.


Вернуться к началу
 Профиль Отправить email  
Ответить на тему 
 Заголовок сообщения: Re: Ремень ГРМ порвался в пути
СообщениеДобавлено: Вчера, 06:33 
Не в сети
Специалист
Специалист
Аватара пользователя

Зарегистрирован: 21 апр 2014, 19:07
Сообщения: 441
Откуда: хабаровск
Машина: Toyota Vista Ardeo
О машине: sv55 серебро 4WDкнопка печка ипс
Репутация: 438
При вставленой фишке и прокрутке стартером насос не слышно? Отключай фишку снимай аккуратно шланчики, накинь тряпку если побежит то немного сначала брызнет и всё ,зато крышку помоешь , вилочки быстросъёмов не сломай , так же аккуратно вытаскивай колбу не погни поплавок , половинь колбу меняй насос на его выходе не забудь резиновую втулку ,перед разборкой и в процессе фоткай чтобы потом не забыть что куда ,меняй фильтра ,если дорестайл то просто фильтр , ,если рестайл то вся половина корпуса ,на неё переставляй поплавок с датчиком в таком же положении как на старом .


Вернуться к началу
 Профиль Отправить email  
Ответить на тему 
 Заголовок сообщения: Re: Ремень ГРМ порвался в пути
СообщениеДобавлено: Вчера, 19:20 
Не в сети
Начинающий
Начинающий

Зарегистрирован: 16 апр 2026, 15:36
Сообщения: 12
Тем: 1
Откуда: Новосибирск
Машина: Toyota Vista
Репутация: 0
сам писал(а):
При вставленой фишке и прокрутке стартером насос не слышно? Отключай фишку снимай аккуратно шланчики, накинь тряпку если побежит то немного сначала брызнет и всё ,зато крышку помоешь , вилочки быстросъёмов не сломай , так же аккуратно вытаскивай колбу не погни поплавок , половинь колбу меняй насос на его выходе не забудь резиновую втулку ,перед разборкой и в процессе фоткай чтобы потом не забыть что куда ,меняй фильтра ,если дорестайл то просто фильтр , ,если рестайл то вся половина корпуса ,на неё переставляй поплавок с датчиком в таком же положении как на старом .


Спасибо! Я уже утром поставил новый насос и фильтра. Машина завелась без проблем. Казалось бы моя киноэпопея закончилась, но решил сегодня и датчик кислорода поменять. Потому как диагностика показала, что ему хана. Сначала заехал на СТО поменяли ремень ГРМ, сальники. Купил датчик кислородный (лямбда зонд). Думаю пусть попутно заменять и его, но сам штекер не подошел, клема вроде бы также расположены. Они его вкрутили, а фишка не подошла. Сам датчик слегка такой синеватый стал от нагрева горячего движка. В общем в магазине не приняли обратно из-за этого. Продавец говорит и божится, что датчик от Тойоты Виста 3s-fse и говорит от старого датчика возьмите фишку и припаяйте к новому датчику, с термоусадкой. Только вот цвета проводов отличаются. Думаю перепаять с термоусадкой, только вдруг ошибусь в проводах. У нового датчика 2 белых и не понятно, какой плюсовой, а какой минусовой. Они ведь нагреватели (это я в инете начитался), серый и черный. А у старого, который стоит на машине, если правильно помню, 2 черных, тоже не понятно какой минусовой, а какой плюсовой, синий и белый.


Вернуться к началу
 Профиль Отправить email  
Ответить на тему 
 Заголовок сообщения: Re: Ремень ГРМ порвался в пути
СообщениеДобавлено: Сегодня, 03:30 
Не в сети
Специалист
Специалист
Аватара пользователя

Зарегистрирован: 21 апр 2014, 19:07
Сообщения: 441
Откуда: хабаровск
Машина: Toyota Vista Ardeo
О машине: sv55 серебро 4WDкнопка печка ипс
Репутация: 438
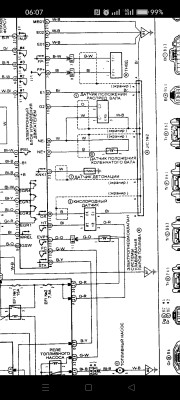
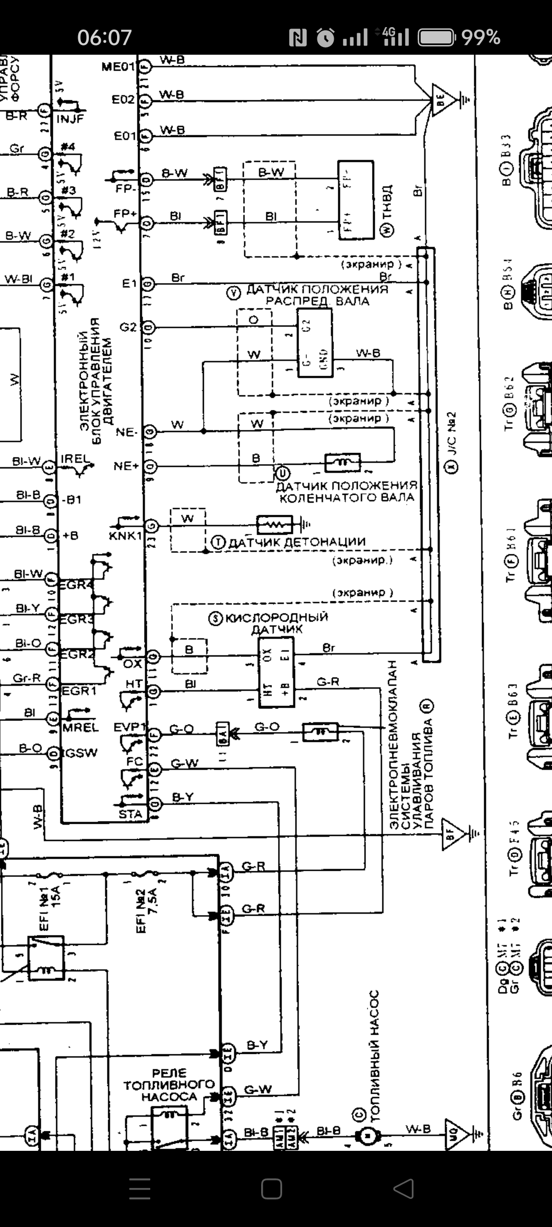
Перед установкой сначала бы убедитьсч что он походит , на нём должен быть выбит номер если что , может по нему поискать его распиновку , а у того что стоял провода совпадают по цвету с проводами косы? ,а то в схеме не так .


Вложения:
Screenshot_2026-04-22-06-07-17-59_c0fc23361849dfc0a4b4c6dd2adcac79.jpg
Screenshot_2026-04-22-06-07-17-59_c0fc23361849dfc0a4b4c6dd2adcac79.jpg [ 652.85 КБ | Просмотров: 71 ]
Screenshot_2026-04-20-06-44-06-51_c0fc23361849dfc0a4b4c6dd2adcac79.jpg
Screenshot_2026-04-20-06-44-06-51_c0fc23361849dfc0a4b4c6dd2adcac79.jpg [ 440.89 КБ | Просмотров: 66 ]
Вернуться к началу
 Профиль Отправить email  
Ответить на тему 
 Заголовок сообщения: Re: Ремень ГРМ порвался в пути
СообщениеДобавлено: Сегодня, 06:22 
Не в сети
Начинающий
Начинающий

Зарегистрирован: 16 апр 2026, 15:36
Сообщения: 12
Тем: 1
Откуда: Новосибирск
Машина: Toyota Vista
Репутация: 0
Спасибо.
На том, что купил, на самом написано: MASUMA MOE-K9003 H34 12
Цвета проводов: 2 белых, серый и черный.
Который на машине стоит, думаю не увижу, но посмотрю чуть позже. Потому что его выкручивать нужно, дабы увидеть какой там номер. Ключа нет для выкручивания. Так как должен быть спец. ключ с прорезью для проводов. Ну, или торцовый ключ загнуть, тогда провод с фишкой пролезет через ключевое отверсие и можно будет выкрутить. Только торцовые зачастую ломаются при загибе, раньше как то пробовал для других целей, ломаются. Но, знаю, что гнут все же их, наверное от металла зависит из которого сделан ключ. По номеру нового датчика в инете посмотрел и он вообще идёт как для Hyundai. Похоже продала она мне от другой машины датчик и ещё с пеной у рта спорилась, что это именно по данным ПТС моей машины, для Тойота Висты 3s-fse. Ну, не знаю, может совместимость есть. В инете не нашел про совместимость с Вистой.
Я извиняюсь, если данная тема повернулась уже по другой проблеме. Просто не стал плодить новые темы..

Добавлено спустя 2 часа 8 минут 24 секунды:
На машине который стоит. Провода, 2 черных, белый и синий. Телефон что то не фокусирует изображение, плохо видно.
Вложение:
скрин1 (1).jpg
скрин1 (1).jpg [ 1000 КБ | Просмотров: 52 ]

Вложение:
скрин2 (1).jpg
скрин2 (1).jpg [ 1000 КБ | Просмотров: 52 ]


Новый. Провода, 2 белых, серый и черный.

Вложение:
новый1 (1).jpg
новый1 (1).jpg [ 1000 КБ | Просмотров: 52 ]

Вложение:
новый2 (1).jpg
новый2 (1).jpg [ 1000 КБ | Просмотров: 52 ]

Вложение:
новый3 (1).jpg
новый3 (1).jpg [ 1000 КБ | Просмотров: 52 ]


Вернуться к началу
 Профиль Отправить email  
Ответить на тему 
 Заголовок сообщения: Re: Ремень ГРМ порвался в пути
СообщениеДобавлено: Сегодня, 10:00 
Не в сети
Специалист
Специалист
Аватара пользователя

Зарегистрирован: 21 апр 2014, 19:07
Сообщения: 441
Откуда: хабаровск
Машина: Toyota Vista Ardeo
О машине: sv55 серебро 4WDкнопка печка ипс
Репутация: 438
А на косе как в схеме? Черный , коричневый , синий и зеленый ? Зеленый и синий это подогрев какой куда без разницы там просто нить накала, на датчике найти её легко мультиметром там ококо 10-15 омм. коричневый масса , черный сигнальный , зная распиновку датчика подключить его не сложно .


Вложения:
Screenshot_2026-04-22-14-11-56-06_21da60175e70af211acc4f26191b7a77.jpg
Screenshot_2026-04-22-14-11-56-06_21da60175e70af211acc4f26191b7a77.jpg [ 575.9 КБ | Просмотров: 37 ]
Вернуться к началу
 Профиль Отправить email  
Ответить на тему 
 Заголовок сообщения: Re: Ремень ГРМ порвался в пути
СообщениеДобавлено: Сегодня, 13:45 
Не в сети
Начинающий
Начинающий

Зарегистрирован: 16 апр 2026, 15:36
Сообщения: 12
Тем: 1
Откуда: Новосибирск
Машина: Toyota Vista
Репутация: 0
сам писал(а):
А на косе как в схеме? Черный , коричневый , синий и зеленый ? Зеленый и синий это подогрев какой куда без разницы там просто нить накала, на датчике найти её легко мультиметром там ококо 10-15 омм. коричневый масса , черный сигнальный , зная распиновку датчика подключить его не сложно .


На разъеме, если Вы это имеете ввиду куда фишка от датчика заходит, то черный, коричневый, зеленый с красной полосой и синий. На 2-м фото, там плохо видно, но цвета проводов различимы. Или имеется в виду коса, которая за впускным коллектором или я туплю? Как уже говорил выше, у нового датчика, возможно, не утверждаю, в инете находил по цветам проводов другой датчик. Там также как у нового цвета проводов, 2 белых нагреватель (+ и -), серый (-) и черный (+) сигнал. Как на вашем скрине, 3-й сверху, там те же цвета у нового датчика. А у старого датчика цвета проводов также как на вашем фото предпоследний вариант, белый, синий и 2 черных.


Вернуться к началу
 Профиль Отправить email  
Ответить на тему 

Показать сообщения за:  Поле сортировки  
Начать новую тему Ответить на тему

 [ Сообщений: 23 ]  На страницу Пред.  1, 2





* Поиск по сайту Вверх Вниз

Кто сейчас на конференции

Сейчас этот форум просматривают: нет зарегистрированных пользователей и гости: 0


Вы не можете начинать темы
Вы не можете отвечать на сообщения
Вы не можете редактировать свои сообщения
Вы не можете удалять свои сообщения
Вы не можете добавлять вложения

Найти:
Перейти:  
Текущее время: 22 апр 2026, 17:40
Часовой пояс: UTC + 7 часов
Powered by phpbb. (c) VistaClub.ru.    * Статистика