* Поиск по сайту Вверх Вниз



Начать новую тему Ответить на тему  [ Сообщений: 13 ] 
Автор Сообщение
 Заголовок сообщения: Не работает автовыключение фар
СообщениеДобавлено: 22 июн 2017, 09:34 
Не в сети
Начинающий
Начинающий

Зарегистрирован: 03 мар 2017, 21:55
Сообщения: 3
Тем: 2
Откуда: Благовещенск
Машина: Toyota Vista Ardeo
О машине: zzv50
Репутация: 98
Рекламные ссылки. Показывается только незарегистрированным пользователям


Приветствую. После дтп поменял переднюю оптику на дорестайловскую и пестал работать автовыключение фар. Т.е. ключь вытаскиваю, дверь закрываю, а фары продолжают гореть.


Вернуться к началу
 Профиль Отправить email  
Ответить на тему 

 Заголовок сообщения: Re: Не работает автовыключение фар
СообщениеДобавлено: 22 июн 2017, 11:20 
Не в сети
Специалист
Специалист
Аватара пользователя

Зарегистрирован: 15 ноя 2015, 08:26
Сообщения: 246
Откуда: г. Зима Иркутская.обл
Машина: Toyota Vista
О машине: ZZV50-98г, 1ZZ-07г, U240E. 2WD. BESMK
Репутация: 421
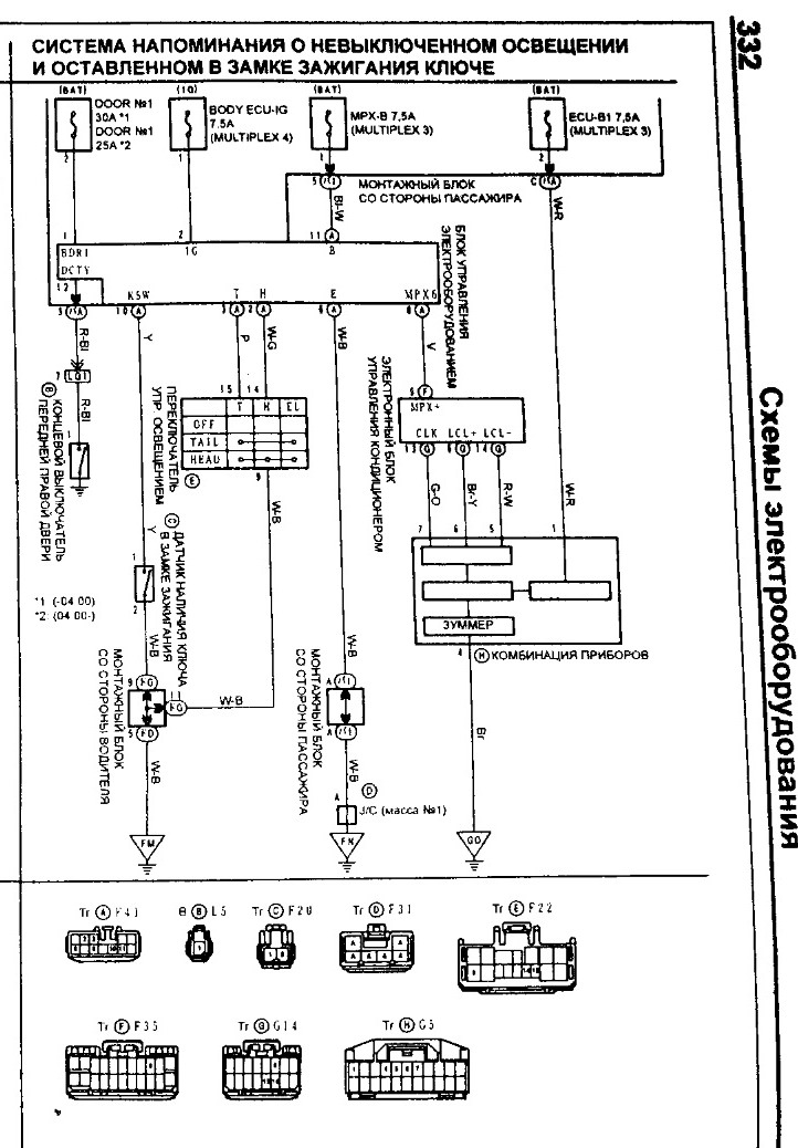
смотри предохранители, там больше вроде смотреть нечего


Вложения:
напоминалка.jpg
напоминалка.jpg [ 174.11 КБ | Просмотров: 2572 ]
Снимок1.JPG
Снимок1.JPG [ 107.21 КБ | Просмотров: 2572 ]

_________________
Изображение
Вернуться к началу
 Профиль Отправить email  
Ответить на тему 
 Заголовок сообщения: Re: Не работает автовыключение фар
СообщениеДобавлено: 22 июн 2017, 19:23 
Не в сети
Профи
Профи
Аватара пользователя

Зарегистрирован: 04 сен 2011, 15:49
Сообщения: 650
Тем: 3
Машина: Toyota Vista Ardeo
О машине: SV-50 3S-не D-4
Репутация: 570
А забытый ключ в замке зажигания, блимкает на все двери, или только на водительскую?


Вернуться к началу
 Профиль  
Ответить на тему 
 Заголовок сообщения: Re: Не работает автовыключение фар
СообщениеДобавлено: 23 июн 2017, 06:01 
Не в сети
Специалист
Специалист

Зарегистрирован: 29 мар 2012, 15:46
Сообщения: 165
Тем: 4
Машина: Toyota Vista Ardeo
О машине: sv55,дв.3S-FE. 4вд. 99г.в.
Репутация: 43
Только на водительскую


Вернуться к началу
 Профиль Отправить email  
Ответить на тему 
 Заголовок сообщения: Re: Не работает автовыключение фар
СообщениеДобавлено: 23 июн 2017, 09:37 
Не в сети
Специалист
Специалист
Аватара пользователя

Зарегистрирован: 15 ноя 2015, 08:26
Сообщения: 246
Откуда: г. Зима Иркутская.обл
Машина: Toyota Vista
О машине: ZZV50-98г, 1ZZ-07г, U240E. 2WD. BESMK
Репутация: 421
я тут книгу почитал, тут вроде как еще система мультиплекс завязана. но при ее диагностике, в книге нет такой ошибки :?:

_________________
Изображение


Последний раз редактировалось санек с зимы 23 июн 2017, 11:42, всего редактировалось 1 раз.

Вернуться к началу
 Профиль Отправить email  
Ответить на тему 
 Заголовок сообщения: Re: Не работает автовыключение фар
СообщениеДобавлено: 23 июн 2017, 11:27 
Не в сети
Начинающий
Начинающий

Зарегистрирован: 03 мар 2017, 21:55
Сообщения: 3
Тем: 2
Откуда: Благовещенск
Машина: Toyota Vista Ardeo
О машине: zzv50
Репутация: 98
Всё разобрался. Действительно перегорел предохранитель. Он идет на подъемники стекл пассажиров с водительской стороны и на автоотключения фар. Так что всем спасибо.


Вернуться к началу
 Профиль Отправить email  
Ответить на тему 
 Заголовок сообщения: Re: Не работает автовыключение фар
СообщениеДобавлено: 07 дек 2017, 17:33 
Не в сети
Начинающий
Начинающий

Зарегистрирован: 31 авг 2016, 16:18
Сообщения: 6
Откуда: Новосибирск
Машина: Toyota Vista Ardeo
О машине: ZZV50, 1ZZ-FE
Репутация: 0
Всем привет! Подскажите куда копать, не полностью работает авто выключение фар.
В общем, включаю ближний свет, глушу двигатель, вытаскиваю ключ(фары и габариты горят), открываю водительскую дверь и ближний свет тухнет, а "габариты" светят. Предохранители все проверил и в салоне и у пассажира в ногах, кто знает как устроена система.
А еще когда включаешь фары в режим AUTO, то светит только ближний свет, а габариты нет.

Добавлено спустя 6 минут 45 секунд:
А "Блок управления электрооборудованием" это синяя коробочка под блоком предохранителей, со стороны пассажира?


Вернуться к началу
 Профиль Отправить email  
Ответить на тему 
 Заголовок сообщения: Re: Не работает автовыключение фар
СообщениеДобавлено: 08 дек 2017, 07:15 
Не в сети
Гуру
Гуру
Аватара пользователя

Зарегистрирован: 06 сен 2010, 03:00
Сообщения: 4839
Тем: 44
Откуда: Якутск
Блог: Посмотреть блог (1)
Машина: Toyota Vista Ardeo
О машине: 2002, 3S-FE, 4WD
Репутация: 1093
Раньше работал?

_________________
Toyota Vista Ardeo - 06.1999, SV55, 3S-FE, 4WD, V=2.0, Металлик, Eneos 10w40, 205x65x15
Toyota Vista Ardeo - 04.2002, SV55, 3S-FE, 4WD, V=2.0, Перламутр, Ravenol 10w40, 215x55x17
Я Драйве2 - https://www.drive2.ru/r/toyota/452069429514076326/


Вернуться к началу
 Профиль Отправить email  
Ответить на тему 
 Заголовок сообщения: Re: Не работает автовыключение фар
СообщениеДобавлено: 08 дек 2017, 09:07 
Не в сети
Начинающий
Начинающий

Зарегистрирован: 31 авг 2016, 16:18
Сообщения: 6
Откуда: Новосибирск
Машина: Toyota Vista Ardeo
О машине: ZZV50, 1ZZ-FE
Репутация: 0
Не могу сказать, купил машину с такой проблемой.


Вернуться к началу
 Профиль Отправить email  
Ответить на тему 
 Заголовок сообщения: Re: Не работает автовыключение фар
СообщениеДобавлено: 08 дек 2017, 09:17 
Не в сети
модератор
Аватара пользователя

Зарегистрирован: 27 окт 2008, 04:00
Сообщения: 12696
Тем: 15
Откуда: Вятка
Машина: др. Японка
О машине: Toyota Prius 51
Репутация: 2380
Управление габаритами подключено в обход блока мультиплекс.

_________________
Vista Ardeo 1999, SV50, D4, Мультик, TV...


Вернуться к началу
 Профиль Отправить email  
Ответить на тему 
 Заголовок сообщения: Re: Не работает автовыключение фар
СообщениеДобавлено: 08 дек 2017, 15:22 
Не в сети
Специалист
Специалист
Аватара пользователя

Зарегистрирован: 15 ноя 2015, 08:26
Сообщения: 246
Откуда: г. Зима Иркутская.обл
Машина: Toyota Vista
О машине: ZZV50-98г, 1ZZ-07г, U240E. 2WD. BESMK
Репутация: 421
там явно кто то по лазил

_________________
Изображение


Вернуться к началу
 Профиль Отправить email  
Ответить на тему 
 Заголовок сообщения: Re: Не работает автовыключение фар
СообщениеДобавлено: 08 дек 2017, 15:44 
Не в сети
Начинающий
Начинающий

Зарегистрирован: 31 авг 2016, 16:18
Сообщения: 6
Откуда: Новосибирск
Машина: Toyota Vista Ardeo
О машине: ZZV50, 1ZZ-FE
Репутация: 0
Сегодня по быстрому глянул перед работой, заметил два провода от сигналки туда(синюю коробочку) идут, предпологаю что, на ЦЗ. На выходных буд глядеть, что там.


Вернуться к началу
 Профиль Отправить email  
Ответить на тему 
 Заголовок сообщения: Re: Не работает автовыключение фар
СообщениеДобавлено: 08 дек 2017, 20:05 
Не в сети
Специалист
Специалист
Аватара пользователя

Зарегистрирован: 15 ноя 2015, 08:26
Сообщения: 246
Откуда: г. Зима Иркутская.обл
Машина: Toyota Vista
О машине: ZZV50-98г, 1ZZ-07г, U240E. 2WD. BESMK
Репутация: 421
Да, там центральный замок к сиге выводят (обычно 2 провода) у пассажира. Сними обшивку рулевой колонки, посмотри, что там? (Вмешательство или изоленту) у пассажира искать смысла нет я думаю, хотя глянь на всякий случай и фото выложи что там. Я туда если честно не лазил за 10 лет эксплуатации.

_________________
Изображение


Вернуться к началу
 Профиль Отправить email  
Ответить на тему 

Показать сообщения за:  Поле сортировки  
Начать новую тему Ответить на тему

 [ Сообщений: 13 ] 





* Поиск по сайту Вверх Вниз

Кто сейчас на конференции

Сейчас этот форум просматривают: нет зарегистрированных пользователей и гости: 0


Вы не можете начинать темы
Вы не можете отвечать на сообщения
Вы не можете редактировать свои сообщения
Вы не можете удалять свои сообщения
Вы не можете добавлять вложения

Найти:
Перейти:  
cron
Текущее время: 14 дек 2025, 20:15
Часовой пояс: UTC + 7 часов
Powered by phpbb. (c) VistaClub.ru.    * Статистика