* Поиск по сайту Вверх Вниз



Начать новую тему Ответить на тему  [ Сообщений: 25 ]  На страницу 1, 2  След.
Автор Сообщение
 Заголовок сообщения: Вопрос по проводке авто, подключение доп.оборудования.
СообщениеДобавлено: 01 окт 2013, 18:33 
Не в сети
Специалист
Специалист
Аватара пользователя

Зарегистрирован: 24 фев 2012, 17:31
Сообщения: 124
Тем: 12
Машина: Toyota Vista Ardeo
О машине: sv55, 3s-fe,BWSSK
Репутация: 140
Рекламные ссылки. Показывается только незарегистрированным пользователям


Доброго времени суток,Уважаемые!
Вопрос такой: подскажите пожалуйста, нужно найти провод на котором появляется 12 Вольт только после того, как двигатель заведется,для управления реле (то есть, пока двигатель заглушен, 12В нет, как только он завелся появилось).
Для чего? :) Стоит у меня штатный обогрев зоны дворников, который как оказалось не работает (12В приходит на нагреватели, но они не греют). Промучившись зиму, решил исправлять проблему, заказал вот такие обогреватели http://www.electro-stavr.ru/?about=1&id_tovar=11309 (не реклама), спаял для них контроллер (плавная регулировка мощности обогрева от 0 до 100%).Изображение
Хочу все это дело подключить через реле, которое бы включалось только после того как двиг заведется...
Вот такой вопрос.
Заранее благодарен :smile:

_________________
Vista Ardeo,GF-SV55G-BWSSK, 3S-fe,04.2000г.


Вернуться к началу
 Профиль Отправить email  
Ответить на тему 

 Заголовок сообщения: Re: Вопрос по проводке авто, подключение доп.оборудования.
СообщениеДобавлено: 01 окт 2013, 18:42 
Не в сети
модератор
Аватара пользователя

Зарегистрирован: 05 май 2009, 03:00
Сообщения: 6759
Тем: 72
Откуда: Ставрополье
Блог: Посмотреть блог (7)
Машина: Toyota Vista
О машине: седан SV50, 3S-FSE, U240E, 98г.
Репутация: 1473
NikolayZ, хвастаешся? Не, контроллер замутил, а подцепится не знаешь куда?
Возьми + от реле бензонасоса, он точно начинает работать вместе с пуском двигателя.

_________________
Случайности не случайны...


Вернуться к началу
 Профиль  
Ответить на тему 
 Заголовок сообщения: Re: Вопрос по проводке авто, подключение доп.оборудования.
СообщениеДобавлено: 01 окт 2013, 18:50 
Не в сети
Специалист
Специалист
Аватара пользователя

Зарегистрирован: 24 фев 2012, 17:31
Сообщения: 124
Тем: 12
Машина: Toyota Vista Ardeo
О машине: sv55, 3s-fe,BWSSK
Репутация: 140
Блин, да нет, даже в мыслях не было :oops: Делюсь наболевшим, да и контроллером это назвать тяжело. Насос насколько я знаю начинает работать во время пуска двигателя и до его остановки, или ошибаюсь? Хотелось бы именно после того как двиг завелся. Что бы во время запуска движка лишние потребители не подключались.
К стати, если кому нужно данное устройство, могу помочь (печатки сделать не проблема,а вот с радиодеталями беда...).

_________________
Vista Ardeo,GF-SV55G-BWSSK, 3S-fe,04.2000г.


Вернуться к началу
 Профиль Отправить email  
Ответить на тему 
 Заголовок сообщения: Re: Вопрос по проводке авто, подключение доп.оборудования.
СообщениеДобавлено: 01 окт 2013, 20:55 
Не в сети
Гуру
Гуру
Аватара пользователя

Зарегистрирован: 02 июл 2010, 03:00
Сообщения: 4108
Тем: 19
Откуда: Томск
Машина: Toyota Vista
О машине: SV32,3S-FE(3S-GE)1990г,2WD
Репутация: 908
Ну так ты же написал что плавное регулирование от 0% до 100%
Когда движок не завел поставь на 0% а как завел то и прибавить можно,или нет?


Вернуться к началу
 Профиль  
Ответить на тему 
 Заголовок сообщения: Re: Вопрос по проводке авто, подключение доп.оборудования.
СообщениеДобавлено: 01 окт 2013, 21:07 
Не в сети
Гуру
Гуру
Аватара пользователя

Зарегистрирован: 05 июл 2010, 03:00
Сообщения: 1118
Тем: 2
Откуда: Амурская обл.
Машина: Toyota Vista Ardeo
О машине: VISTA продана теперь WISH,1ZZ, 2008г.
Репутация: 210
А поставить таймер минуты на 3 и подключить к замку?

_________________
Да-да, знаю. Страдивари скрипки для лохов делал, а для реальных пацанов — барабаны!


Вернуться к началу
 Профиль  
Ответить на тему 
 Заголовок сообщения: Re: Вопрос по проводке авто, подключение доп.оборудования.
СообщениеДобавлено: 01 окт 2013, 22:31 
Не в сети
модератор
Аватара пользователя

Зарегистрирован: 27 окт 2008, 04:00
Сообщения: 12728
Тем: 15
Откуда: Вятка
Машина: др. Японка
О машине: Toyota Prius 51
Репутация: 2381
А к штатному проводу подогрева чем не устраивает?

_________________
Vista Ardeo 1999, SV50, D4, Мультик, TV...


Вернуться к началу
 Профиль Отправить email  
Ответить на тему 
 Заголовок сообщения: Re: Вопрос по проводке авто, подключение доп.оборудования.
СообщениеДобавлено: 02 окт 2013, 03:20 
Не в сети
Специалист
Специалист
Аватара пользователя

Зарегистрирован: 24 фев 2012, 17:31
Сообщения: 124
Тем: 12
Машина: Toyota Vista Ardeo
О машине: sv55, 3s-fe,BWSSK
Репутация: 140
можно, помимо этого регулятора есть еще оборудование, которое не нужно что бы работало пока не заведешься. про штатную цепь антиобледенителя тоже думал, но она для других целей пойдет, да и работает она когда ключ в положении он. На спринтере, в генератор приходила фишка в 3 проводами, так там, на один из проводов ( не помнь какой) подавалось 12в после того как двиг заведется, и проподало после того как заглушишь. У нас есть такое?

_________________
Vista Ardeo,GF-SV55G-BWSSK, 3S-fe,04.2000г.


Вернуться к началу
 Профиль Отправить email  
Ответить на тему 
 Заголовок сообщения: Re: Вопрос по проводке авто, подключение доп.оборудования.
СообщениеДобавлено: 02 окт 2013, 08:54 
Не в сети
Профи
Профи
Аватара пользователя

Зарегистрирован: 20 авг 2012, 12:22
Сообщения: 878
Тем: 6
Откуда: Иркутская обл.
Машина: др. Toyota
О машине: RAV4, 1AZ-FE, была VISTA, седан, 1ZZ
Репутация: 293
От лампочки индикации заряда подключи реле, через транзисторный ключ.
Там с электронного регулятора на заглушенном авто, минус, завел - минус пропал.

_________________
Важно не прекращать задавать вопросы. Любопытство имеет собственную причину для существования. (Альберт Эйнштейн)


Вернуться к началу
 Профиль  
Ответить на тему 
 Заголовок сообщения: Re: Вопрос по проводке авто, подключение доп.оборудования.
СообщениеДобавлено: 02 окт 2013, 10:28 
Не в сети
Специалист
Специалист
Аватара пользователя

Зарегистрирован: 24 фев 2012, 17:31
Сообщения: 124
Тем: 12
Машина: Toyota Vista Ardeo
О машине: sv55, 3s-fe,BWSSK
Репутация: 140
Нужен +, схема коммутации работает по +, с минусом управлять не получится...

_________________
Vista Ardeo,GF-SV55G-BWSSK, 3S-fe,04.2000г.


Вернуться к началу
 Профиль Отправить email  
Ответить на тему 
 Заголовок сообщения: Re: Вопрос по проводке авто, подключение доп.оборудования.
СообщениеДобавлено: 02 окт 2013, 10:48 
Не в сети
Профи
Профи
Аватара пользователя

Зарегистрирован: 20 авг 2012, 12:22
Сообщения: 878
Тем: 6
Откуда: Иркутская обл.
Машина: др. Toyota
О машине: RAV4, 1AZ-FE, была VISTA, седан, 1ZZ
Репутация: 293
Дык, через транзисторный ключ хоть плюсом, хоть минусом управление можно сделать. Ну, ты блин даешь, ШИМ регулятор собрал, а про транзисторный ключ не знаешь... 8O

Добавлено спустя 34 минуты 2 секунды:
Вложение:
ключ.JPG
ключ.JPG [ 8.6 КБ | Просмотров: 1466 ]

Как-то, вот так. Пока на контакте лампочки минус, реле обесточено, минус пропал - реле включилось. Номиналы резисторов не рассчитывал, но где-то так примерно, из личного опыта. А к контактам реле хоть что, и хоть как цепляй.

_________________
Важно не прекращать задавать вопросы. Любопытство имеет собственную причину для существования. (Альберт Эйнштейн)


Вернуться к началу
 Профиль  
Ответить на тему 
 Заголовок сообщения: Re: Вопрос по проводке авто, подключение доп.оборудования.
СообщениеДобавлено: 02 окт 2013, 13:05 
Не в сети
Специалист
Специалист
Аватара пользователя

Зарегистрирован: 24 фев 2012, 17:31
Сообщения: 124
Тем: 12
Машина: Toyota Vista Ardeo
О машине: sv55, 3s-fe,BWSSK
Репутация: 140
да знаю :)) скоро под капотом пихать уже некуда будет, хотел проще. тогда уже как выше писали реле с задержкой на включение...

_________________
Vista Ardeo,GF-SV55G-BWSSK, 3S-fe,04.2000г.


Вернуться к началу
 Профиль Отправить email  
Ответить на тему 
 Заголовок сообщения: Re: Вопрос по проводке авто, подключение доп.оборудования.
СообщениеДобавлено: 02 окт 2013, 14:30 
Не в сети
Профи
Профи
Аватара пользователя

Зарегистрирован: 20 авг 2012, 12:22
Сообщения: 878
Тем: 6
Откуда: Иркутская обл.
Машина: др. Toyota
О машине: RAV4, 1AZ-FE, была VISTA, седан, 1ZZ
Репутация: 293
Задержка для реле разве проще? Это какой-то таймер на том же 555 городить, а как он себя на морозе поведет? Самое простое вот такое реле поставить, управляется одной кнопкой без фиксации, при выключении зажигания тоже выключается. Ну а кнопочку эту, думаю ты и сам не нажмешь, пока машину не заведешь. :smile:

_________________
Важно не прекращать задавать вопросы. Любопытство имеет собственную причину для существования. (Альберт Эйнштейн)


Вернуться к началу
 Профиль  
Ответить на тему 
 Заголовок сообщения: Re: Вопрос по проводке авто, подключение доп.оборудования.
СообщениеДобавлено: 02 окт 2013, 14:32 
Не в сети
Специалист
Специалист
Аватара пользователя

Зарегистрирован: 24 фев 2012, 17:31
Сообщения: 124
Тем: 12
Машина: Toyota Vista Ardeo
О машине: sv55, 3s-fe,BWSSK
Репутация: 140
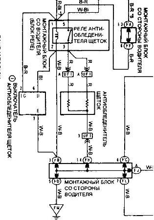
К стати, еще вопрос, сейчас книги под рукой нет, посмотреть не могу. На включение антиобледенителя стоит простая кнопка или какая то хитрая? И зачем там 2 предохранителя, 1- на 7,5 второй на 20 (кажется) А?

_________________
Vista Ardeo,GF-SV55G-BWSSK, 3S-fe,04.2000г.


Вернуться к началу
 Профиль Отправить email  
Ответить на тему 
 Заголовок сообщения: Re: Вопрос по проводке авто, подключение доп.оборудования.
СообщениеДобавлено: 02 окт 2013, 14:51 
Не в сети
Профи
Профи
Аватара пользователя

Зарегистрирован: 20 авг 2012, 12:22
Сообщения: 878
Тем: 6
Откуда: Иркутская обл.
Машина: др. Toyota
О машине: RAV4, 1AZ-FE, была VISTA, седан, 1ZZ
Репутация: 293
Один (7,5А) на реле стоит, второй (20А) на сам обогреватель, кнопка на схеме нарисована в виде квадрата с тремя проводами, а какая она - догадывайся видимо сам.
Вложение:
кнопка.JPG
кнопка.JPG [ 31.63 КБ | Просмотров: 1439 ]

_________________
Важно не прекращать задавать вопросы. Любопытство имеет собственную причину для существования. (Альберт Эйнштейн)


Вернуться к началу
 Профиль  
Ответить на тему 
 Заголовок сообщения: Re: Вопрос по проводке авто, подключение доп.оборудования.
СообщениеДобавлено: 02 окт 2013, 21:48 
Не в сети
модератор
Аватара пользователя

Зарегистрирован: 27 окт 2008, 04:00
Сообщения: 12728
Тем: 15
Откуда: Вятка
Машина: др. Японка
О машине: Toyota Prius 51
Репутация: 2381
Там включается вроде от кнопки обогрева заднего стекла, а на схеме скорее таймер, они же отключаются через 15 мин. Все равно не понятна цель включения при заведенном двигателе, что то я ни разу не сидел в машине просто с включенным зажиганием. Если делается автомат, то ручной регулятор зачем?

_________________
Vista Ardeo 1999, SV50, D4, Мультик, TV...


Вернуться к началу
 Профиль Отправить email  
Ответить на тему 

Показать сообщения за:  Поле сортировки  
Начать новую тему Ответить на тему

 [ Сообщений: 25 ]  На страницу 1, 2  След.





* Поиск по сайту Вверх Вниз

Кто сейчас на конференции

Сейчас этот форум просматривают: нет зарегистрированных пользователей и гости: 0


Вы не можете начинать темы
Вы не можете отвечать на сообщения
Вы не можете редактировать свои сообщения
Вы не можете удалять свои сообщения
Вы не можете добавлять вложения

Найти:
Перейти:  
cron
Текущее время: 02 май 2026, 00:49
Часовой пояс: UTC + 7 часов
Powered by phpbb. (c) VistaClub.ru.    * Статистика