* Поиск по сайту Вверх Вниз



Начать новую тему Эта тема закрыта, вы не можете редактировать и оставлять сообщения в ней.  [ Сообщений: 8 ] 
Автор Сообщение
 Заголовок сообщения: проблема СПИДОМЕТРА
СообщениеДобавлено: 15 мар 2010, 01:19 
Не в сети
Начинающий
Начинающий
Аватара пользователя

Зарегистрирован: 12 дек 2008, 04:00
Сообщения: 7
Тем: 2
Репутация: 0
Рекламные ссылки. Показывается только незарегистрированным пользователям


Друзья подскажите
кто знает,отказал спидометр при этом горит чек(неисправность двигателя),едишь то спИдометр показывает ,при этом чек гаснет,то не показывает чек горит.
до этого отказал ABC,горит лампочка,и загудел подшибник ступицы водительский,, может всё взаимосвязано. Особенно беспокоит спидометр и при нём лампочка "чек"!
Буду очень благодарен Друзья, вистовцы.


Вернуться к началу
 Профиль  
Эта тема закрыта, вы не можете редактировать и оставлять сообщения в ней. 

 Заголовок сообщения:
СообщениеДобавлено: 15 мар 2010, 01:23 
Не в сети
модератор
Аватара пользователя

Зарегистрирован: 27 окт 2008, 04:00
Сообщения: 12728
Тем: 15
Откуда: Вятка
Машина: др. Японка
О машине: Toyota Prius 51
Репутация: 2381
ну чтож, опять начнем все сначала: а авто?

_________________
Vista Ardeo 1999, SV50, D4, Мультик, TV...


Вернуться к началу
 Профиль Отправить email  
Эта тема закрыта, вы не можете редактировать и оставлять сообщения в ней. 
 Заголовок сообщения:
СообщениеДобавлено: 15 мар 2010, 02:50 
Не в сети
Начинающий
Начинающий
Аватара пользователя

Зарегистрирован: 12 дек 2008, 04:00
Сообщения: 7
Тем: 2
Репутация: 0
VISTA ARDEO? 2л,145, 3sf


Вернуться к началу
 Профиль  
Эта тема закрыта, вы не можете редактировать и оставлять сообщения в ней. 
 Заголовок сообщения: Re: проблема СПИДОМЕТРА
СообщениеДобавлено: 15 мар 2010, 04:16 
Не в сети
Профи
Профи
Аватара пользователя

Зарегистрирован: 30 мар 2008, 04:00
Сообщения: 565
Тем: 7
Откуда: Копейск
Машина: Toyota Vista Ardeo
О машине: SV-50 3S-FSE WHITE 1998
Репутация: 219
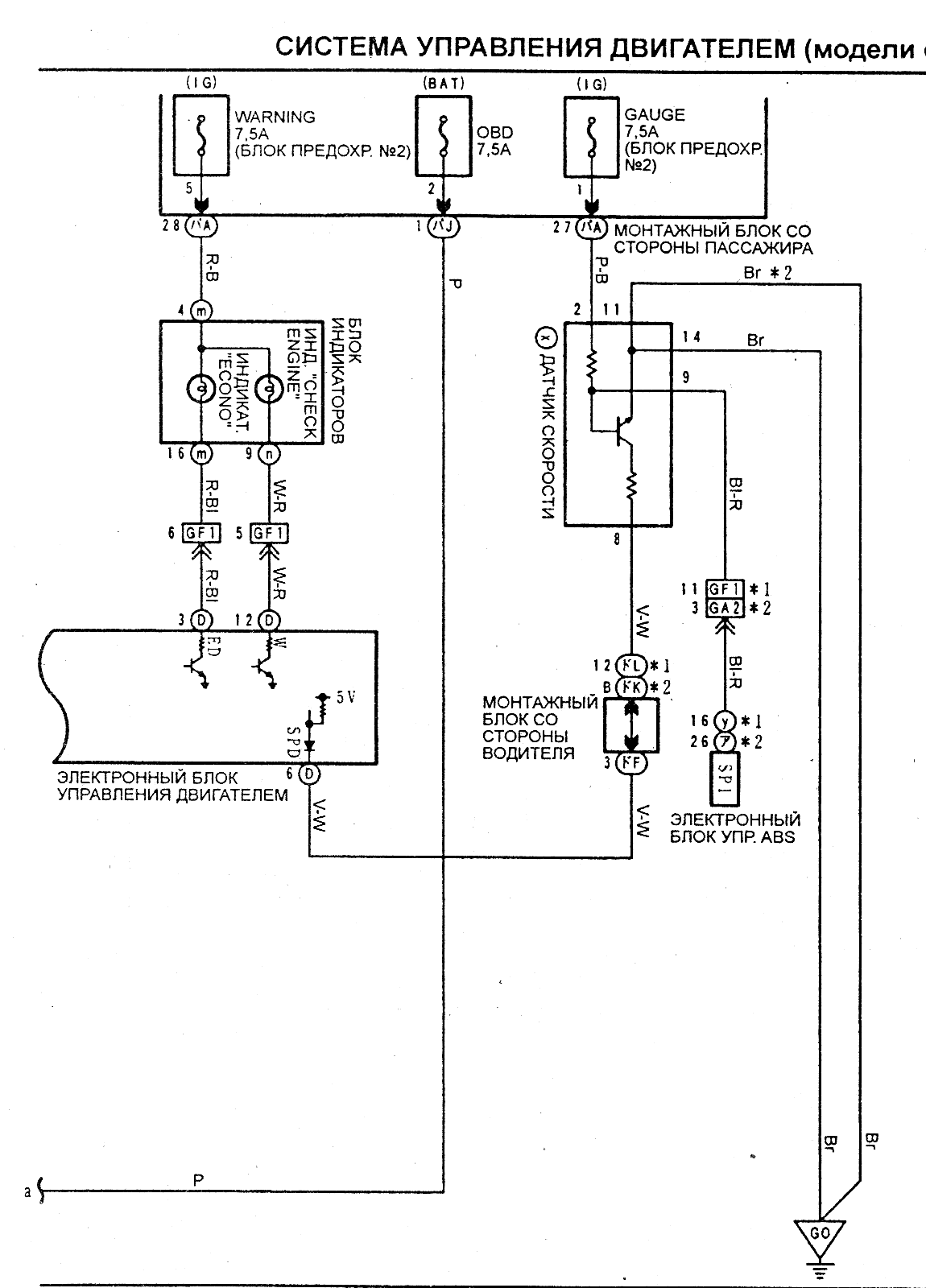
sinde писал(а):
Друзья подскажите
кто знает,отказал спидометр при этом горит чек(неисправность двигателя),едишь то спИдометр показывает ,при этом чек гаснет,то не показывает чек горит.
до этого отказал ABC,горит лампочка,и загудел подшибник ступицы водительский,, может всё взаимосвязано. Особенно беспокоит спидометр и при нём лампочка "чек"!
Буду очень благодарен Друзья, вистовцы.
Думаю, что здесь есть взаимосвязь, может поможет:


Вложения:
3S-FSE_98_03.gif
3S-FSE_98_03.gif [ 60.65 КБ | Просмотров: 771 ]
Вернуться к началу
 Профиль  
Эта тема закрыта, вы не можете редактировать и оставлять сообщения в ней. 
 Заголовок сообщения:
СообщениеДобавлено: 15 мар 2010, 20:57 
Не в сети
местный модератор
Аватара пользователя

Зарегистрирован: 12 фев 2009, 04:00
Сообщения: 7539
Тем: 100
Откуда: Хабаровск
Блог: Посмотреть блог (6)
Машина: Toyota Vista Ardeo
О машине: серебристая с ресничками
Репутация: 1791
sinde, иди в поиск, найди мои посты по этой теме, тоже было- ABS, спидометр, лампочка горит, чек загорается, O/D моргал...причина может стать бональной, а может и неисправность, датчики например. судя по симптомам все взаимосвязано, начни с диагностики скрепкой!!!!!!!

_________________
--------------------------------------------------
トヨタ ビスタアルデオ / VISTA ARDEO SV55G - BWSGK 4.2000, N200G, 3S-FE, 4WD, navi, ...
--------------------------------------------------


Вернуться к началу
 Профиль  
Эта тема закрыта, вы не можете редактировать и оставлять сообщения в ней. 
 Заголовок сообщения:
СообщениеДобавлено: 16 мар 2010, 00:01 
Не в сети
Начинающий
Начинающий
Аватара пользователя

Зарегистрирован: 12 дек 2008, 04:00
Сообщения: 7
Тем: 2
Репутация: 0
pavanik Не могу найти твои посты,,синь ссылки пожалуйста,,


Вернуться к началу
 Профиль  
Эта тема закрыта, вы не можете редактировать и оставлять сообщения в ней. 
 Заголовок сообщения:
СообщениеДобавлено: 16 мар 2010, 22:08 
Не в сети
местный модератор
Аватара пользователя

Зарегистрирован: 12 фев 2009, 04:00
Сообщения: 7539
Тем: 100
Откуда: Хабаровск
Блог: Посмотреть блог (6)
Машина: Toyota Vista Ardeo
О машине: серебристая с ресничками
Репутация: 1791
http://www.vistaclub.ru/modules.php?nam ... de=results

_________________
--------------------------------------------------
トヨタ ビスタアルデオ / VISTA ARDEO SV55G - BWSGK 4.2000, N200G, 3S-FE, 4WD, navi, ...
--------------------------------------------------


Вернуться к началу
 Профиль  
Эта тема закрыта, вы не можете редактировать и оставлять сообщения в ней. 
 Заголовок сообщения:
СообщениеДобавлено: 17 мар 2010, 01:37 
Не в сети
Начинающий
Начинающий
Аватара пользователя

Зарегистрирован: 12 дек 2008, 04:00
Сообщения: 7
Тем: 2
Репутация: 0
всё спасибо ,нашёл!


Вернуться к началу
 Профиль  
Эта тема закрыта, вы не можете редактировать и оставлять сообщения в ней. 

Показать сообщения за:  Поле сортировки  
Начать новую тему Эта тема закрыта, вы не можете редактировать и оставлять сообщения в ней.

 [ Сообщений: 8 ] 





* Поиск по сайту Вверх Вниз

Кто сейчас на конференции

Сейчас этот форум просматривают: нет зарегистрированных пользователей и гости: 26


Вы не можете начинать темы
Вы не можете отвечать на сообщения
Вы не можете редактировать свои сообщения
Вы не можете удалять свои сообщения
Вы не можете добавлять вложения

Найти:
Перейти:  
Текущее время: 01 май 2026, 14:24
Часовой пояс: UTC + 7 часов
Powered by phpbb. (c) VistaClub.ru.    * Статистика