* Поиск по сайту Вверх Вниз



Начать новую тему Ответить на тему  [ Сообщений: 12 ] 
Автор Сообщение
 Заголовок сообщения: Датчики ОЖ дизеля
СообщениеДобавлено: 27 сен 2014, 01:42 
Не в сети
Начинающий
Начинающий

Зарегистрирован: 06 апр 2013, 02:12
Сообщения: 8
Тем: 2
Откуда: Нижний Новгород
Машина: Toyota Vista
О машине: CV 30 1991 2СТ
Репутация: 0
Рекламные ссылки. Показывается только незарегистрированным пользователям


Здравствуйте дорогие форумчане. Прошу помощи в следующем: Год назад купил дизельную висту с убитым движком. Откапиталил как положено. Все гуд. НО часть проводки была без фишек и отсутствовали датчики охлаждения. Вентилятор крутится постоянно. Нашёл датчик которые стоит сзади двигателя на патрубке он биметал (вкл-выкл) он работает. Сделал диагностику, ошибка 4 - Не верные показания датчика температуры. В движке их 4. Какой конкретно смотреть.
1) какой датчик стоит на патрубке термостата резистивный (то какое сопротивление) или биметал?
2) какие провода идут к нему(интересно было бы увидеть фото)
3) кондея нет, система пустая, как правильно замкнуть датчик кондея что у левого крыла (по ходу авто)?


Вернуться к началу
 Профиль Отправить email  
Ответить на тему 

 Заголовок сообщения: Re: Датчики ОЖ дизеля
СообщениеДобавлено: 27 сен 2014, 08:17 
Не в сети
Профи
Профи
Аватара пользователя

Зарегистрирован: 04 сен 2011, 15:49
Сообщения: 650
Тем: 3
Машина: Toyota Vista Ardeo
О машине: SV-50 3S-не D-4
Репутация: 570
Датчик на вентилятор биметалл, провод один к нему идёт(есть ещё вариант когда датчик стоит в нижней ванночке радиатора, тогда провода 2). На фишке кондея надо через небольшую лампочку перемкнуть противоположные контакты (фишка должна быть овальная, контакта 4, и контакты которые далекоко от друга должны быть они). А ещё достаточко подключить фишку к датчику кондея, там независимо есть газ или нет, управление вентилятором от этого не пропадает. Ошибка по датчику ОЖ идёт от другого датчика, он терморезисторный на два провода, (на литайсе он стоит в блоке под головкой в рубашке охлаждения 4го цилиндра слева по ходу движения авто).


Вернуться к началу
 Профиль  
Ответить на тему 
 Заголовок сообщения: Re: Датчики ОЖ дизеля
СообщениеДобавлено: 28 сен 2014, 18:42 
Не в сети
Профи
Профи
Аватара пользователя

Зарегистрирован: 09 сен 2012, 18:29
Сообщения: 515
Тем: 4
Откуда: моск. обл. раменский р-он село загорново
Машина: Toyota Vista
О машине: CV-30,2С-Т
Репутация: 72
на вентилятор влияет датчик который стоит под тнвд,два провода

_________________
Изображение
https://yadi.sk/d/aqGHPMHNbS83Q


Вернуться к началу
 Профиль Отправить email  
Ответить на тему 
 Заголовок сообщения: Re: Датчики ОЖ дизеля
СообщениеДобавлено: 29 сен 2014, 11:50 
Не в сети
Начинающий
Начинающий

Зарегистрирован: 06 апр 2013, 02:12
Сообщения: 8
Тем: 2
Откуда: Нижний Новгород
Машина: Toyota Vista
О машине: CV 30 1991 2СТ
Репутация: 0
Как раз 2 провода оборванных есть по длине подходящих под ТНВД к патрубку термостата. Значит он там биметалл? По экзисту вроде одноконтакт и резистивный. Посоветуйте какой брать?


Вернуться к началу
 Профиль Отправить email  
Ответить на тему 
 Заголовок сообщения: Re: Датчики ОЖ дизеля
СообщениеДобавлено: 29 сен 2014, 12:26 
Не в сети
модератор
Аватара пользователя

Зарегистрирован: 27 окт 2008, 04:00
Сообщения: 12700
Тем: 15
Откуда: Вятка
Машина: др. Японка
О машине: Toyota Prius 51
Репутация: 2380
Ну а подсоединить оборванные не пробовали? Может датчик и рабочий.

_________________
Vista Ardeo 1999, SV50, D4, Мультик, TV...


Вернуться к началу
 Профиль Отправить email  
Ответить на тему 
 Заголовок сообщения: Re: Датчики ОЖ дизеля
СообщениеДобавлено: 29 сен 2014, 12:30 
Не в сети
Начинающий
Начинающий

Зарегистрирован: 06 апр 2013, 02:12
Сообщения: 8
Тем: 2
Откуда: Нижний Новгород
Машина: Toyota Vista
О машине: CV 30 1991 2СТ
Репутация: 0
Там только "гильза" внутренностей нет у датчика


Вернуться к началу
 Профиль Отправить email  
Ответить на тему 
 Заголовок сообщения: Re: Датчики ОЖ дизеля
СообщениеДобавлено: 29 сен 2014, 12:33 
Не в сети
модератор
Аватара пользователя

Зарегистрирован: 27 окт 2008, 04:00
Сообщения: 12700
Тем: 15
Откуда: Вятка
Машина: др. Японка
О машине: Toyota Prius 51
Репутация: 2380
Нужно проверять схему управления вентиляторами, с оборванным датчиком они должны работать всегда, скорее всего перед продажей где то еще обрезали цепь.

_________________
Vista Ardeo 1999, SV50, D4, Мультик, TV...


Вернуться к началу
 Профиль Отправить email  
Ответить на тему 
 Заголовок сообщения: Re: Датчики ОЖ дизеля
СообщениеДобавлено: 29 сен 2014, 13:06 
Не в сети
Начинающий
Начинающий

Зарегистрирован: 06 апр 2013, 02:12
Сообщения: 8
Тем: 2
Откуда: Нижний Новгород
Машина: Toyota Vista
О машине: CV 30 1991 2СТ
Репутация: 0
Вентилятор у меня один с гидроприводом от насоса гура и крутит постоянно. Включает вентилятор электроклапан на насосе им управляет мозг, мозг не получает сигнал от датчика потому что датчика нет(на патрубке термостата). А какой он и как выглядит я не не знаю. Снимал радиатор когда мыл, датчика в нижней части нет, даже резьбы под него.


Вернуться к началу
 Профиль Отправить email  
Ответить на тему 
 Заголовок сообщения: Re: Датчики ОЖ дизеля
СообщениеДобавлено: 29 сен 2014, 15:11 
Не в сети
Профи
Профи
Аватара пользователя

Зарегистрирован: 09 сен 2012, 18:29
Сообщения: 515
Тем: 4
Откуда: моск. обл. раменский р-он село загорново
Машина: Toyota Vista
О машине: CV-30,2С-Т
Репутация: 72
я в датчиках не силен,но если два провода идут,значит надо брать такой же с двумя контактами
у меня таже проблема была,тока датчик стоял,просто были оборваны провода(дубовая проводка)
я их подпаял на место и все заработало

_________________
Изображение
https://yadi.sk/d/aqGHPMHNbS83Q


Вернуться к началу
 Профиль Отправить email  
Ответить на тему 
 Заголовок сообщения: Re: Датчики ОЖ дизеля
СообщениеДобавлено: 29 сен 2014, 16:04 
Не в сети
Начинающий
Начинающий

Зарегистрирован: 06 апр 2013, 02:12
Сообщения: 8
Тем: 2
Откуда: Нижний Новгород
Машина: Toyota Vista
О машине: CV 30 1991 2СТ
Репутация: 0
Вложение:
IMG_20140929_130235.jpeg
IMG_20140929_130235.jpeg [ 588.94 КБ | Просмотров: 1236 ]
У кого дизельная виста есть здесь реле


Вернуться к началу
 Профиль Отправить email  
Ответить на тему 
 Заголовок сообщения: Re: Датчики ОЖ дизеля
СообщениеДобавлено: 29 сен 2014, 18:09 
Не в сети
Профи
Профи
Аватара пользователя

Зарегистрирован: 04 сен 2011, 15:49
Сообщения: 650
Тем: 3
Машина: Toyota Vista Ardeo
О машине: SV-50 3S-не D-4
Репутация: 570
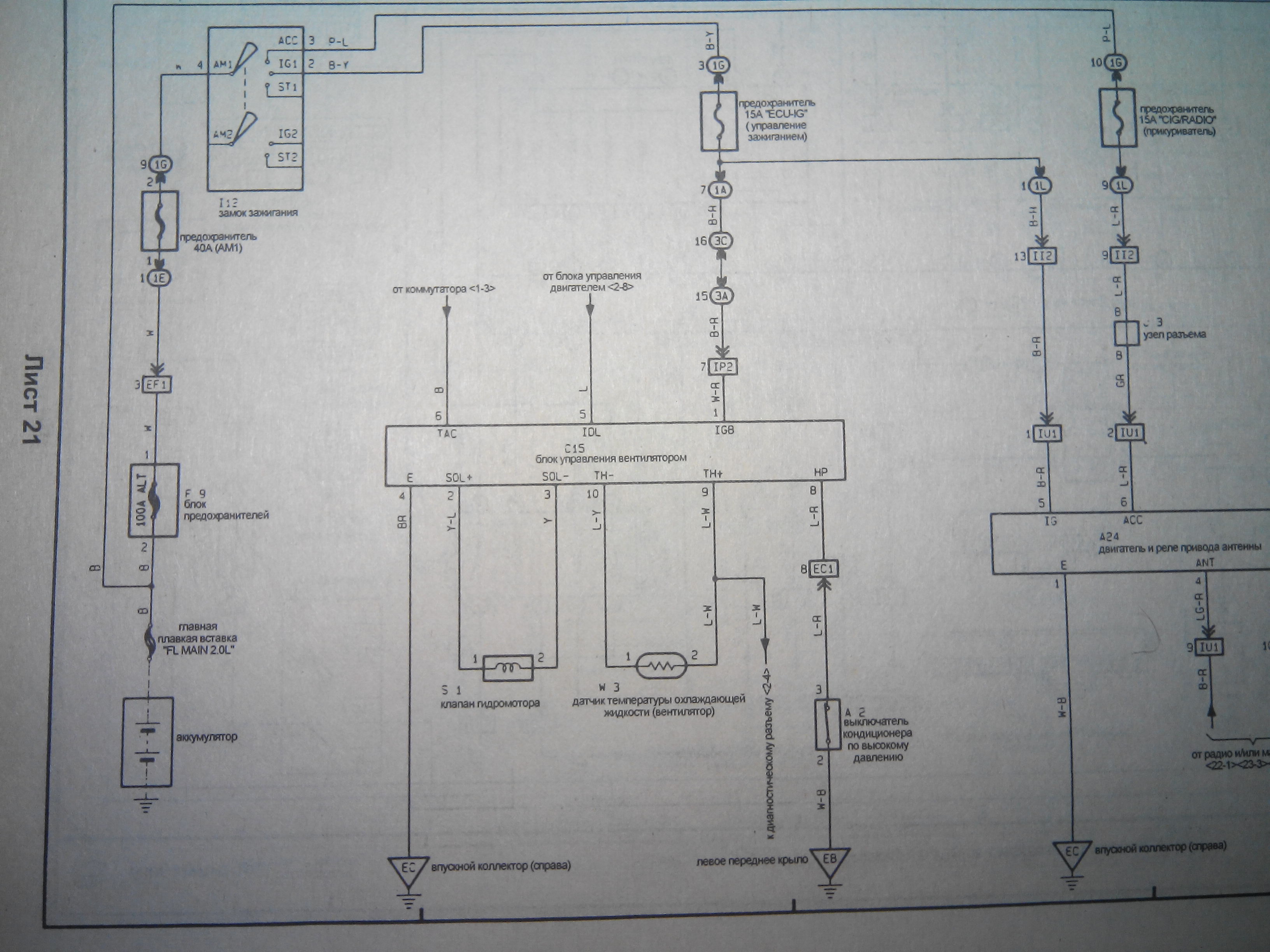
Вот схемка, может быть поможет, правда не от дизеля, зато Виста либо Камри двигатель 3VZ-FE (83-95г.в.) У меня был такой блок управления а термодатчик я так и не смог подобрать к нему(обычный от двигателя не вписывался в диапазон, либо блок был не исправен.) Такая система еще применена на Камри Проминант. А реле наверное всеже под электо вентиляторы, там по другому всё и датчик на один провод.


Вложения:
3VZ-FE.jpg
3VZ-FE.jpg [ 845.52 КБ | Просмотров: 1233 ]
Вернуться к началу
 Профиль  
Ответить на тему 
 Заголовок сообщения: Re: Датчики ОЖ дизеля
СообщениеДобавлено: 29 сен 2014, 19:27 
Не в сети
Профи
Профи
Аватара пользователя

Зарегистрирован: 09 сен 2012, 18:29
Сообщения: 515
Тем: 4
Откуда: моск. обл. раменский р-он село загорново
Машина: Toyota Vista
О машине: CV-30,2С-Т
Репутация: 72
Лешка52 писал(а):
Вложение:
Вложение IMG_20140929_130235.jpeg больше недоступно.
У кого дизельная виста есть здесь реле

у меня и пред идущего нет :smile:


Вложения:
IMG_20140929_162606.jpg
IMG_20140929_162606.jpg [ 127.77 КБ | Просмотров: 1230 ]

_________________
Изображение
https://yadi.sk/d/aqGHPMHNbS83Q
Вернуться к началу
 Профиль Отправить email  
Ответить на тему 

Показать сообщения за:  Поле сортировки  
Начать новую тему Ответить на тему

 [ Сообщений: 12 ] 





* Поиск по сайту Вверх Вниз

Кто сейчас на конференции

Сейчас этот форум просматривают: нет зарегистрированных пользователей и гости: 0


Вы не можете начинать темы
Вы не можете отвечать на сообщения
Вы не можете редактировать свои сообщения
Вы не можете удалять свои сообщения
Вы не можете добавлять вложения

Найти:
Перейти:  
cron
Текущее время: 01 янв 2026, 06:42
Часовой пояс: UTC + 7 часов
Powered by phpbb. (c) VistaClub.ru.    * Статистика