* Поиск по сайту Вверх Вниз



Начать новую тему Ответить на тему  [ Сообщений: 49 ]  На страницу Пред.  1, 2, 3, 4  След.
Автор Сообщение
 Заголовок сообщения: Re: Пошаговое открытие дверей.
СообщениеДобавлено: 11 апр 2013, 20:51 
Не в сети
модератор
Аватара пользователя

Зарегистрирован: 27 окт 2008, 04:00
Сообщения: 12731
Тем: 15
Откуда: Вятка
Машина: др. Японка
О машине: Toyota Prius 51
Репутация: 2381
Рекламные ссылки. Показывается только незарегистрированным пользователям


seq2000 писал(а):
Господа/товарищи, треба помощь. Как сделать пошаговое открытие дверей. При постановке на охрану закрываются все двери, при снятии с охраны только водительская открывается, остальные открывать управлением на двери.
По сайту готового решения не нашел.
Замок водительской двери на открытие цепляете на сигналку через развязку(релейную или диодную).

_________________
Vista Ardeo 1999, SV50, D4, Мультик, TV...


Вернуться к началу
 Профиль Отправить email  
Ответить на тему 

 Заголовок сообщения: Re: "Умный" Ц.З. на Ардео???
СообщениеДобавлено: 11 апр 2013, 20:53 
Не в сети
Специалист
Специалист
Аватара пользователя

Зарегистрирован: 08 сен 2012, 00:55
Сообщения: 115
Тем: 4
Откуда: Новосиб
Машина: др. Японка
О машине: Prius NHW20
Репутация: 2
а схема релейной или диодной развязки есть? часа два копаю форум.
должны были при постановке на охрану сделать складывание зеркал и пошагово двери. двери говорят не могут, несообразят. кто то на форуме выкладывал, найти не смог.

_________________
«Hybrid Synergy Drive»


Вернуться к началу
 Профиль Отправить email  
Ответить на тему 
 Заголовок сообщения: Re: "Умный" Ц.З. на Ардео???
СообщениеДобавлено: 11 апр 2013, 21:01 
Не в сети
модератор
Аватара пользователя

Зарегистрирован: 27 окт 2008, 04:00
Сообщения: 12731
Тем: 15
Откуда: Вятка
Машина: др. Японка
О машине: Toyota Prius 51
Репутация: 2381
С сигналкой должна быть схема реализации пошагового открытия, а мы пока даже не знаем что за сига.

_________________
Vista Ardeo 1999, SV50, D4, Мультик, TV...


Вернуться к началу
 Профиль Отправить email  
Ответить на тему 
 Заголовок сообщения: Re: "Умный" Ц.З. на Ардео???
СообщениеДобавлено: 11 апр 2013, 21:06 
Не в сети
Специалист
Специалист
Аватара пользователя

Зарегистрирован: 08 сен 2012, 00:55
Сообщения: 115
Тем: 4
Откуда: Новосиб
Машина: др. Японка
О машине: Prius NHW20
Репутация: 2
Pandora 3250 сигналку ставят

_________________
«Hybrid Synergy Drive»


Вернуться к началу
 Профиль Отправить email  
Ответить на тему 
 Заголовок сообщения: Re: "Умный" Ц.З. на Ардео???
СообщениеДобавлено: 11 апр 2013, 21:14 
Не в сети
модератор
Аватара пользователя

Зарегистрирован: 27 окт 2008, 04:00
Сообщения: 12731
Тем: 15
Откуда: Вятка
Машина: др. Японка
О машине: Toyota Prius 51
Репутация: 2381
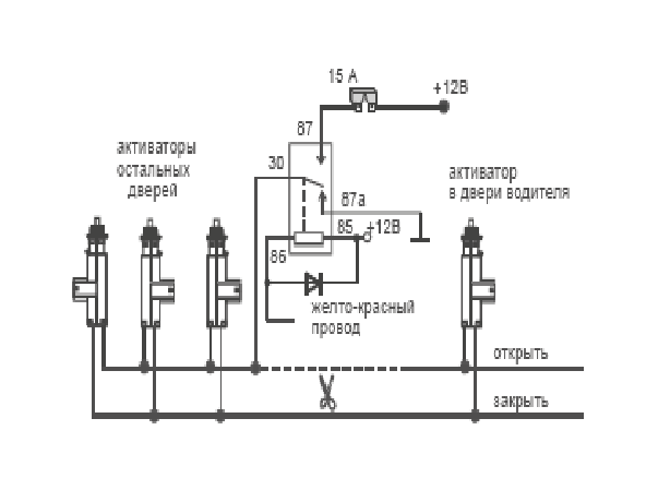
Для примера


Вложения:
Безымянный.png
Безымянный.png [ 14.79 КБ | Просмотров: 716 ]

_________________
Vista Ardeo 1999, SV50, D4, Мультик, TV...
Вернуться к началу
 Профиль Отправить email  
Ответить на тему 
 Заголовок сообщения: Re: "Умный" Ц.З. на Ардео???
СообщениеДобавлено: 11 апр 2013, 21:15 
Не в сети
Специалист
Специалист
Аватара пользователя

Зарегистрирован: 08 сен 2012, 00:55
Сообщения: 115
Тем: 4
Откуда: Новосиб
Машина: др. Японка
О машине: Prius NHW20
Репутация: 2
мерси понеже, спасли.

_________________
«Hybrid Synergy Drive»


Вернуться к началу
 Профиль Отправить email  
Ответить на тему 
 Заголовок сообщения: Re: "Умный" Ц.З. на Ардео???
СообщениеДобавлено: 11 апр 2013, 21:21 
Не в сети
модератор
Аватара пользователя

Зарегистрирован: 27 окт 2008, 04:00
Сообщения: 12731
Тем: 15
Откуда: Вятка
Машина: др. Японка
О машине: Toyota Prius 51
Репутация: 2381
Только по этой схеме со штатного брелка и с кнопки дверей только водительская дверь открываться будет.

_________________
Vista Ardeo 1999, SV50, D4, Мультик, TV...


Вернуться к началу
 Профиль Отправить email  
Ответить на тему 
 Заголовок сообщения: Re: "Умный" Ц.З. на Ардео???
СообщениеДобавлено: 11 апр 2013, 21:50 
Не в сети
Специалист
Специалист
Аватара пользователя

Зарегистрирован: 08 сен 2012, 00:55
Сообщения: 115
Тем: 4
Откуда: Новосиб
Машина: др. Японка
О машине: Prius NHW20
Репутация: 2
а как тогда остальные открыть

_________________
«Hybrid Synergy Drive»


Вернуться к началу
 Профиль Отправить email  
Ответить на тему 
 Заголовок сообщения: Re: "Умный" Ц.З. на Ардео???
СообщениеДобавлено: 11 апр 2013, 22:12 
Не в сети
модератор
Аватара пользователя

Зарегистрирован: 27 окт 2008, 04:00
Сообщения: 12731
Тем: 15
Откуда: Вятка
Машина: др. Японка
О машине: Toyota Prius 51
Репутация: 2381
Сигой.

_________________
Vista Ardeo 1999, SV50, D4, Мультик, TV...


Вернуться к началу
 Профиль Отправить email  
Ответить на тему 
 Заголовок сообщения: Re: "Умный" Ц.З. на Ардео???
СообщениеДобавлено: 11 апр 2013, 22:16 
Не в сети
Специалист
Специалист
Аватара пользователя

Зарегистрирован: 08 сен 2012, 00:55
Сообщения: 115
Тем: 4
Откуда: Новосиб
Машина: др. Японка
О машине: Prius NHW20
Репутация: 2
хм... не ахти. надо покумекать другое решение. :roll:

_________________
«Hybrid Synergy Drive»


Вернуться к началу
 Профиль Отправить email  
Ответить на тему 
 Заголовок сообщения: Re: "Умный" Ц.З. на Ардео???
СообщениеДобавлено: 12 апр 2013, 17:14 
Не в сети
Профи
Профи
Аватара пользователя

Зарегистрирован: 04 сен 2011, 15:49
Сообщения: 650
Тем: 3
Машина: Toyota Vista Ardeo
О машине: SV-50 3S-не D-4
Репутация: 570
Я вот такая схемка как вам?. С кнопки джойстика будет работать штатно, а с брелка откроется только водительская дверь.


Вложения:
2 ступени.jpg
2 ступени.jpg [ 36.68 КБ | Просмотров: 700 ]
Вернуться к началу
 Профиль  
Ответить на тему 
 Заголовок сообщения: Re: "Умный" Ц.З. на Ардео???
СообщениеДобавлено: 12 апр 2013, 17:21 
Не в сети
модератор
Аватара пользователя

Зарегистрирован: 27 окт 2008, 04:00
Сообщения: 12731
Тем: 15
Откуда: Вятка
Машина: др. Японка
О машине: Toyota Prius 51
Репутация: 2381
Можно так, на открывание всех замков использовать допканал. Нагрузка только на замок водителя двойная будет.

_________________
Vista Ardeo 1999, SV50, D4, Мультик, TV...


Вернуться к началу
 Профиль Отправить email  
Ответить на тему 
 Заголовок сообщения: Re: "Умный" Ц.З. на Ардео???
СообщениеДобавлено: 13 апр 2013, 00:06 
Не в сети
Специалист
Специалист
Аватара пользователя

Зарегистрирован: 08 сен 2012, 00:55
Сообщения: 115
Тем: 4
Откуда: Новосиб
Машина: др. Японка
О машине: Prius NHW20
Репутация: 2
покажу схему комунить, у этих мозга не хватило реализовать пошаговое открытие. сворачивание зеркал при постановке на охрану и разворачивание при... реализовал кто? ссылка/схема

_________________
«Hybrid Synergy Drive»


Вернуться к началу
 Профиль Отправить email  
Ответить на тему 
 Заголовок сообщения: Re: "Умный" Ц.З. на Ардео???
СообщениеДобавлено: 13 апр 2013, 00:50 
Не в сети
модератор
Аватара пользователя

Зарегистрирован: 27 окт 2008, 04:00
Сообщения: 12731
Тем: 15
Откуда: Вятка
Машина: др. Японка
О машине: Toyota Prius 51
Репутация: 2381
А поиском пользоваться не умеете? viewtopic.php?t=1001071&start=15

_________________
Vista Ardeo 1999, SV50, D4, Мультик, TV...


Вернуться к началу
 Профиль Отправить email  
Ответить на тему 
 Заголовок сообщения: Re: "Умный" Ц.З. на Ардео???
СообщениеДобавлено: 13 апр 2013, 00:52 
Не в сети
Специалист
Специалист
Аватара пользователя

Зарегистрирован: 08 сен 2012, 00:55
Сообщения: 115
Тем: 4
Откуда: Новосиб
Машина: др. Японка
О машине: Prius NHW20
Репутация: 2
умею, по пошаговости часа два убил. а тут чет пробовать не стал. сенкс.

_________________
«Hybrid Synergy Drive»


Вернуться к началу
 Профиль Отправить email  
Ответить на тему 

Показать сообщения за:  Поле сортировки  
Начать новую тему Ответить на тему

 [ Сообщений: 49 ]  На страницу Пред.  1, 2, 3, 4  След.





* Поиск по сайту Вверх Вниз

Кто сейчас на конференции

Сейчас этот форум просматривают: нет зарегистрированных пользователей и гости: 0


Вы не можете начинать темы
Вы не можете отвечать на сообщения
Вы не можете редактировать свои сообщения
Вы не можете удалять свои сообщения
Вы не можете добавлять вложения

Найти:
Перейти:  
Текущее время: 27 май 2026, 02:57
Часовой пояс: UTC + 7 часов
Powered by phpbb. (c) VistaClub.ru.    * Статистика