* Поиск по сайту Вверх Вниз



Начать новую тему Ответить на тему  [ Сообщений: 14 ] 
Автор Сообщение
 Заголовок сообщения: Срочно нужна электр. схема стеклоподъемников ...
СообщениеДобавлено: 23 мар 2009, 13:58 
Не в сети
Любитель
Любитель
Аватара пользователя

Зарегистрирован: 10 дек 2008, 04:00
Сообщения: 59
Тем: 9
Откуда: Kyzyl 17rus
Репутация: 0
Рекламные ссылки. Показывается только незарегистрированным пользователям


Короче мне надо схему стеклоподъемника, надо одному пацану показать потому что у меня он не работает, работает мое стекло а все остальные не хотят. вот не знаю что делать сказали схему приташить вот.

_________________
toyota vista ardeo sv50 3s-fse 99г 17rus


Вернуться к началу
 Профиль Отправить email  
Ответить на тему 

 Заголовок сообщения:
СообщениеДобавлено: 23 мар 2009, 14:05 
Не в сети
Специалист
Специалист
Аватара пользователя

Зарегистрирован: 21 май 2008, 03:00
Сообщения: 441
Тем: 5
Откуда: Новосибирск
Репутация: 0
Почти уверен, что дело в кнопке блокировки стеклоподъемников. Расположена рядом с кнопкой центрального замка.


Вернуться к началу
 Профиль  
Ответить на тему 
 Заголовок сообщения:
СообщениеДобавлено: 23 мар 2009, 15:24 
Не в сети
Любитель
Любитель
Аватара пользователя

Зарегистрирован: 10 дек 2008, 04:00
Сообщения: 59
Тем: 9
Откуда: Kyzyl 17rus
Репутация: 0
и что с ним делать я что только не делал с ним пипец ваше

_________________
toyota vista ardeo sv50 3s-fse 99г 17rus


Вернуться к началу
 Профиль Отправить email  
Ответить на тему 
 Заголовок сообщения:
СообщениеДобавлено: 23 мар 2009, 15:43 
Не в сети
Специалист
Специалист
Аватара пользователя

Зарегистрирован: 21 май 2008, 03:00
Сообщения: 441
Тем: 5
Откуда: Новосибирск
Репутация: 0
Кнопка сейчас в отжатом положении?


Вернуться к началу
 Профиль  
Ответить на тему 
 Заголовок сообщения:
СообщениеДобавлено: 23 мар 2009, 16:05 
Не в сети
Любитель
Любитель
Аватара пользователя

Зарегистрирован: 10 дек 2008, 04:00
Сообщения: 59
Тем: 9
Откуда: Kyzyl 17rus
Репутация: 0
я так и сяк делал один фиг,

_________________
toyota vista ardeo sv50 3s-fse 99г 17rus


Вернуться к началу
 Профиль Отправить email  
Ответить на тему 
 Заголовок сообщения:
СообщениеДобавлено: 23 мар 2009, 17:29 
Не в сети
Гуру
Гуру
Аватара пользователя

Зарегистрирован: 05 окт 2006, 03:00
Сообщения: 2038
Тем: 48
Откуда: Н.Н.
Репутация: 53
Не работают ст/подъемники только в пульте водительском или на всех дверях тоже?
А так, разобрать и посмотреть, может провод/разъем отошел.

_________________
Ardeo (рестал 2000г.в., D4, диван, тв, мультик, shift matik...) + Ноах (2000г.в.) + Corolla (АЕ100)


Вернуться к началу
 Профиль  
Ответить на тему 
 Заголовок сообщения:
СообщениеДобавлено: 23 мар 2009, 20:42 
Не в сети
Любитель
Любитель
Аватара пользователя

Зарегистрирован: 04 мар 2008, 04:00
Сообщения: 95
Тем: 21
Откуда: Москва
Репутация: 0
было такое на хонде, провод поломался в жгуте между дверью и кузовом...

_________________
ARDEO WAGON 200 TYPE/1999.3S-FSE. ремонт своими руками


Вернуться к началу
 Профиль Отправить email  
Ответить на тему 
 Заголовок сообщения:
СообщениеДобавлено: 24 мар 2009, 02:07 
Не в сети
Специалист
Специалист
Аватара пользователя

Зарегистрирован: 03 янв 2009, 04:00
Сообщения: 354
Тем: 14
Откуда: Новосибирск
Машина: Toyota Vista
О машине: VS33
Репутация: 0
А прозвонить не судьба что ли? Берём обычный авомерт или мегометр, вставляем батарейки, чтобы сопротивление мерил, берём два провода с щупами подлиннее, включаем музыку погромче и ищем обрыв. Также проясняется какой провод с каким соединён. Можно схему нарисовать, хотя зачем схема? Наверняка где-то провод сгнил и отломился или ржа на контактах в соединениях или в кнопках. Хороший электрик должен найти без схемы. Не такая уж там мудрёная схема.

_________________
Vista SV33 (с 4WS), полный ремонт кузова - как новая! Привод передний. 3S-FE. 94 год.


Вернуться к началу
 Профиль  
Ответить на тему 
 Заголовок сообщения:
СообщениеДобавлено: 24 мар 2009, 09:44 
Не в сети
Любитель
Любитель
Аватара пользователя

Зарегистрирован: 10 дек 2008, 04:00
Сообщения: 59
Тем: 9
Откуда: Kyzyl 17rus
Репутация: 0
ладно спасибочки найду время покапаться, когда потеплеет возму пивка а начну все нахе... разбирать машину мне он уже достал работать еще как трактор, пипец ваще

_________________
toyota vista ardeo sv50 3s-fse 99г 17rus


Вернуться к началу
 Профиль Отправить email  
Ответить на тему 
 Заголовок сообщения:
СообщениеДобавлено: 24 мар 2009, 12:38 
Не в сети
местный модератор
Аватара пользователя

Зарегистрирован: 12 фев 2009, 04:00
Сообщения: 7539
Тем: 100
Откуда: Хабаровск
Блог: Посмотреть блог (6)
Машина: Toyota Vista Ardeo
О машине: серебристая с ресничками
Репутация: 1791
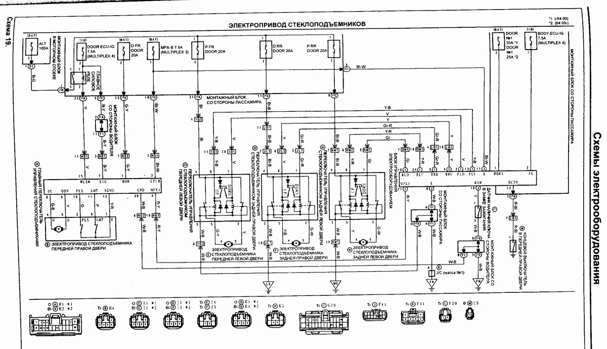
Не паникуй! Вот тебе схема, она в мануале есть, посмотрел бы по документации...


Вложения:
Комментарий к файлу: Схема стр 337
Схема стеклоподъемника стр. 337 мануала.jpg
Схема стеклоподъемника стр. 337 мануала.jpg [ 214.78 КБ | Просмотров: 2653 ]
Вернуться к началу
 Профиль  
Ответить на тему 
 Заголовок сообщения:
СообщениеДобавлено: 24 мар 2009, 13:12 
Не в сети
Любитель
Любитель
Аватара пользователя

Зарегистрирован: 10 дек 2008, 04:00
Сообщения: 59
Тем: 9
Откуда: Kyzyl 17rus
Репутация: 0
оооо спасибочки ша поеду этому мужику

_________________
toyota vista ardeo sv50 3s-fse 99г 17rus


Вернуться к началу
 Профиль Отправить email  
Ответить на тему 
 Заголовок сообщения:
СообщениеДобавлено: 25 мар 2009, 13:42 
Не в сети
Гуру
Гуру
Аватара пользователя

Зарегистрирован: 10 июл 2008, 03:00
Сообщения: 1086
Тем: 39
Откуда: Подлужковье
Репутация: 12
ну и как?
чем блокбастер то закончился?

_________________
1ZZV50-99S-Ardeo - трофей из токио
290ККМ+
правительство - пересядь на калины!!!


Вернуться к началу
 Профиль  
Ответить на тему 
 Заголовок сообщения:
СообщениеДобавлено: 26 мар 2009, 07:26 
Не в сети
местный модератор
Аватара пользователя

Зарегистрирован: 12 фев 2009, 04:00
Сообщения: 7539
Тем: 100
Откуда: Хабаровск
Блог: Посмотреть блог (6)
Машина: Toyota Vista Ardeo
О машине: серебристая с ресничками
Репутация: 1791
Наверное всё таки кнопочку на пульте водительском отжал))

_________________
--------------------------------------------------
トヨタ ビスタアルデオ / VISTA ARDEO SV55G - BWSGK 4.2000, N200G, 3S-FE, 4WD, navi, ...
--------------------------------------------------


Вернуться к началу
 Профиль  
Ответить на тему 
 Заголовок сообщения:
СообщениеДобавлено: 26 мар 2009, 10:15 
Не в сети
Любитель
Любитель
Аватара пользователя

Зарегистрирован: 10 дек 2008, 04:00
Сообщения: 59
Тем: 9
Откуда: Kyzyl 17rus
Репутация: 0
короче сделали мне его при мне все оказалось в провордах где то оторвана где сгнило вот, терь ишу людей которых будет перебирать проводку всю в машине

_________________
toyota vista ardeo sv50 3s-fse 99г 17rus


Вернуться к началу
 Профиль Отправить email  
Ответить на тему 

Показать сообщения за:  Поле сортировки  
Начать новую тему Ответить на тему

 [ Сообщений: 14 ] 





* Поиск по сайту Вверх Вниз

Кто сейчас на конференции

Сейчас этот форум просматривают: нет зарегистрированных пользователей и гости: 0


Вы не можете начинать темы
Вы не можете отвечать на сообщения
Вы не можете редактировать свои сообщения
Вы не можете удалять свои сообщения
Вы не можете добавлять вложения

Найти:
Перейти:  
Текущее время: 01 май 2026, 09:49
Часовой пояс: UTC + 7 часов
Powered by phpbb. (c) VistaClub.ru.    * Статистика