* Поиск по сайту Вверх Вниз



Начать новую тему Ответить на тему  [ Сообщений: 10 ] 
Автор Сообщение
 Заголовок сообщения: Опять кондиционер
СообщениеДобавлено: 02 июн 2023, 18:50 
Не в сети
Начинающий
Начинающий

Зарегистрирован: 07 авг 2022, 01:42
Сообщения: 7
Тем: 2
Откуда: Ижевск
Машина: Toyota Vista
О машине: vista sv41 97г
Репутация: 0
Рекламные ссылки. Показывается только незарегистрированным пользователям


Друзья, всем привет.
Машина vista sv-41.
Воюю с кондеем уже месяц пол машины разобрал не могу понять что не так.
При нажатии на АС, кнопка загорается. Но муфта не включается. Сама муфта работает. При ручном замыкании реле все работает, начинает холодить и вентиляторы включаются в общем все ок, по показаниям манометра система понимает давление и сбрасывает. Давление само собой есть, ездил проверять несколько раз, система не дырявая.
На всех датчиках температуры вольтаж от 1,5 до 3,3 почему то в разное время разные показания были. Сопротивления датчиков температуры(салона, улицы и термопара у осушителя) от 1кОм до 1,55 кОм.
На реле не приходит минус, от блока управления кондиционером. Сам провод до блока звониться, но логика блока не дает запустить. Датчик давления на системе 4-х контактный и работает, при его отключении машина запускает вентиляторы, аналогично прекращает при замыкании дорожек. Пробывал ставить большее сопротивление на датчики температуры с помощью резисторов и эффекта ноль.
Несколько раз перечитывал темы на форуме единственное не понял как проверить связь с эбу, у меня линия АСТ яркозеленый с красной полосой провод но на ЭБУ он не звониться, и с блока кондея на него идет 14 вольт. Таже нашел вишку под рулевой колонкой не воткнутую на ней есть белый провод с синей полосой, он звониться на разьем А1 на блоке кондея рядом мамок под него не нашел.


Вернуться к началу
 Профиль Отправить email  
Ответить на тему 

 Заголовок сообщения: Re: Опять кондиционер
СообщениеДобавлено: 04 июн 2023, 03:37 
Не в сети
модератор
Аватара пользователя

Зарегистрирован: 27 окт 2008, 04:00
Сообщения: 12688
Тем: 15
Откуда: Вятка
Машина: др. Японка
О машине: Toyota Prius 51
Репутация: 2380
Контакт А1 на блоке это +12 В при включении зажигания, запитывается с предохранителя Отопитель 10А.

_________________
Vista Ardeo 1999, SV50, D4, Мультик, TV...


Вернуться к началу
 Профиль Отправить email  
Ответить на тему 
 Заголовок сообщения: Re: Опять кондиционер
СообщениеДобавлено: 04 июн 2023, 04:16 
Не в сети
Начинающий
Начинающий

Зарегистрирован: 07 авг 2022, 01:42
Сообщения: 7
Тем: 2
Откуда: Ижевск
Машина: Toyota Vista
О машине: vista sv41 97г
Репутация: 0
На линии имеется 13 вольт
Печка работает
Проблема именно с кондеем
Думаю если бы линия не записана была то и не было бы ничего


Вернуться к началу
 Профиль Отправить email  
Ответить на тему 
 Заголовок сообщения: Re: Опять кондиционер
СообщениеДобавлено: 04 июн 2023, 16:05 
Не в сети
модератор
Аватара пользователя

Зарегистрирован: 27 окт 2008, 04:00
Сообщения: 12688
Тем: 15
Откуда: Вятка
Машина: др. Японка
О машине: Toyota Prius 51
Репутация: 2380
Все верно, а есть ли питание на контакте блока с датчика давления? Это В8 для тип1 и С10 для тип2, не знаю какой у вас. И пишите, что на реле компрессора не приходит минус с блока, т.е. там 12 В?

_________________
Vista Ardeo 1999, SV50, D4, Мультик, TV...


Вернуться к началу
 Профиль Отправить email  
Ответить на тему 
 Заголовок сообщения: Re: Опять кондиционер
СообщениеДобавлено: 06 июн 2023, 19:04 
Не в сети
Начинающий
Начинающий

Зарегистрирован: 07 авг 2022, 01:42
Сообщения: 7
Тем: 2
Откуда: Ижевск
Машина: Toyota Vista
О машине: vista sv41 97г
Репутация: 0
Датчик давления который перед радиатором запитан, как его полностью проверить не понял но когда его вытыкаю начинают крутиться вентиляторы, и при замыкании двух контактов на датчике перестают, у меня второй тип и судя по плате и по схемам C10 это общий минус на плате, и куда кинуть плюс и что замерять не понял, простите немного глуповат. По поводу реле, на реле на двух контактах есть 13 вольт, но нету минуса от платы чтобы реле сработала и 13 вольт пошли на муфту. Простите что долго не отвечал, был на смене.


Вернуться к началу
 Профиль Отправить email  
Ответить на тему 
 Заголовок сообщения: Re: Опять кондиционер
СообщениеДобавлено: 07 июн 2023, 12:00 
Не в сети
модератор
Аватара пользователя

Зарегистрирован: 27 окт 2008, 04:00
Сообщения: 12688
Тем: 15
Откуда: Вятка
Машина: др. Японка
О машине: Toyota Prius 51
Репутация: 2380
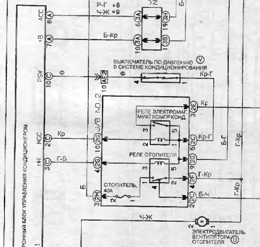
Если тип два, то по схеме на С10 должно быть +12 В, если его нет значит разомкнут датчик давления.


Вложения:
кон.jpg
кон.jpg [ 100.78 КБ | Просмотров: 3723 ]

_________________
Vista Ardeo 1999, SV50, D4, Мультик, TV...
Вернуться к началу
 Профиль Отправить email  
Ответить на тему 
 Заголовок сообщения: Re: Опять кондиционер
СообщениеДобавлено: 09 июн 2023, 06:13 
Не в сети
--

Зарегистрирован: 06 мар 2010, 04:00
Сообщения: 579
Тем: 19
Откуда: Новосибирск
Блог: Посмотреть блог (3)
Машина: Toyota Vista Ardeo
О машине: SV55G 3S-FE 00г.
Репутация: 106
Там вроди датчик давления хитрый какой то. Он отключает когда давление в системе ниже нормы или когда давление выше нормы.


Вернуться к началу
 Профиль  
Ответить на тему 
 Заголовок сообщения: Re: Опять кондиционер
СообщениеДобавлено: 14 июн 2023, 19:34 
Не в сети
Начинающий
Начинающий

Зарегистрирован: 07 авг 2022, 01:42
Сообщения: 7
Тем: 2
Откуда: Ижевск
Машина: Toyota Vista
О машине: vista sv41 97г
Репутация: 0
В общем если исходить из схемы на С10 должен идти фиолетовый провод у меня вообще идет желтый, формы коннекторов как тип 2 но что то не сходится, я совсем запутался, помогите понять что смотреть и куда копать, а так на С10 как и ожидалось 0 вольт


Вложения:
Комментарий к файлу: вот как выглядит у меня блок
xujKg5Nhhic.jpg
xujKg5Nhhic.jpg [ 650.96 КБ | Просмотров: 3551 ]
Комментарий к файлу: Распиновку смотрел согласно картинке
-zaZ7t2TG7Q.jpg
-zaZ7t2TG7Q.jpg [ 116.82 КБ | Просмотров: 3551 ]
Вернуться к началу
 Профиль Отправить email  
Ответить на тему 
 Заголовок сообщения: Re: Опять кондиционер
СообщениеДобавлено: 15 июн 2023, 00:07 
Не в сети
модератор
Аватара пользователя

Зарегистрирован: 27 окт 2008, 04:00
Сообщения: 12688
Тем: 15
Откуда: Вятка
Машина: др. Японка
О машине: Toyota Prius 51
Репутация: 2380
Фишки сходятся, цвет провода в схемах на 40-ку почему-то по русски, на другие висты на английском. Правильность можно проверить прозвонив провод до датчика давления. Но если ноль, то разомкнут датчик давления. Может просто контакты реле подгорели, менять реле не пробовали? Проверьте так же датчик.


Вложения:
датчик давления.jpg
датчик давления.jpg [ 131.12 КБ | Просмотров: 3537 ]

_________________
Vista Ardeo 1999, SV50, D4, Мультик, TV...
Вернуться к началу
 Профиль Отправить email  
Ответить на тему 
 Заголовок сообщения: Re: Опять кондиционер
СообщениеДобавлено: 15 июн 2023, 20:46 
Не в сети
Начинающий
Начинающий

Зарегистрирован: 07 авг 2022, 01:42
Сообщения: 7
Тем: 2
Откуда: Ижевск
Машина: Toyota Vista
О машине: vista sv41 97г
Репутация: 0
Дружище спасибо, очень благодарен за помощь, проблема была в красно голубом кабеле который шел от датчика в блок предохранителей, был обрыв, заметил по причине того что распустил всю косу и начал прозванивать


Вернуться к началу
 Профиль Отправить email  
Ответить на тему 

Показать сообщения за:  Поле сортировки  
Начать новую тему Ответить на тему

 [ Сообщений: 10 ] 





* Поиск по сайту Вверх Вниз

Кто сейчас на конференции

Сейчас этот форум просматривают: нет зарегистрированных пользователей и гости: 0


Вы не можете начинать темы
Вы не можете отвечать на сообщения
Вы не можете редактировать свои сообщения
Вы не можете удалять свои сообщения
Вы не можете добавлять вложения

Найти:
Перейти:  
Текущее время: 08 ноя 2025, 20:42
Часовой пояс: UTC + 7 часов
Powered by phpbb. (c) VistaClub.ru.    * Статистика