* Поиск по сайту Вверх Вниз



Начать новую тему Ответить на тему  [ Сообщений: 8 ] 
Автор Сообщение
 Заголовок сообщения: включение свечей накаливание
СообщениеДобавлено: 14 окт 2013, 20:29 
Не в сети
Специалист
Специалист

Зарегистрирован: 28 мар 2013, 22:16
Сообщения: 129
Тем: 26
Откуда: канск
Машина: Toyota Vista
О машине: 2ct sv30
Репутация: 9
Рекламные ссылки. Показывается только незарегистрированным пользователям


форумчане я вот что подумал
бывает что стандартного времени накаливания свечей не хватает
тоесть у меня так
стрелка(температуры) с самого низа чуть чуть поднимается выше и машина работает ровно но иногда и редко как бы начинает подтраивать,пока не поднимется ещё выше температура, я считаю это из за того что свечи выключаются
так может сделать их от кнопки, сам включил сам выключил?


Вернуться к началу
 Профиль Отправить email  
Ответить на тему 

 Заголовок сообщения: Re: включение свечей накаливание
СообщениеДобавлено: 14 окт 2013, 22:31 
Не в сети
Специалист
Специалист
Аватара пользователя

Зарегистрирован: 13 апр 2012, 00:51
Сообщения: 258
Тем: 5
Откуда: Омск
Машина: Toyota Vista Ardeo
О машине: SV-50, 3S-FSE, DVD, 2люка, спойлер.
Репутация: 86
забыл и спалил... :mrgreen:


Вернуться к началу
 Профиль Отправить email  
Ответить на тему 
 Заголовок сообщения: Re: включение свечей накаливание
СообщениеДобавлено: 14 окт 2013, 22:32 
Не в сети
Специалист
Специалист

Зарегистрирован: 28 мар 2013, 22:16
Сообщения: 129
Тем: 26
Откуда: канск
Машина: Toyota Vista
О машине: 2ct sv30
Репутация: 9
ну вывести лампочку;D


Вернуться к началу
 Профиль Отправить email  
Ответить на тему 
 Заголовок сообщения: Re: включение свечей накаливание
СообщениеДобавлено: 14 окт 2013, 22:47 
Не в сети
Гуру
Гуру
Аватара пользователя

Зарегистрирован: 05 июл 2010, 03:00
Сообщения: 1118
Тем: 2
Откуда: Амурская обл.
Машина: Toyota Vista Ardeo
О машине: VISTA продана теперь WISH,1ZZ, 2008г.
Репутация: 210
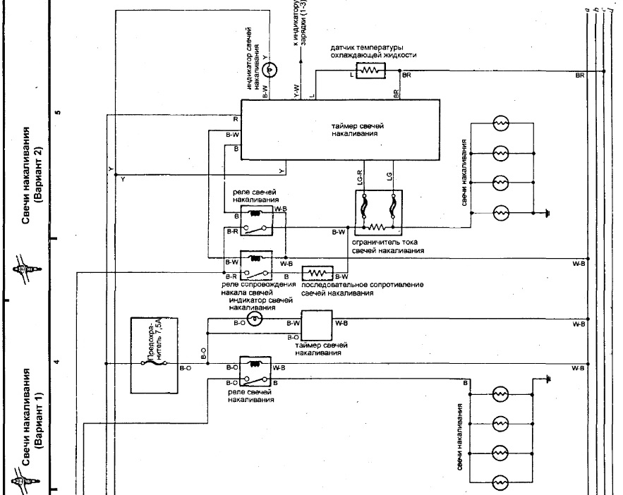
Привет на 2 си две схемы включения накала смотри картинку, у тебя первый вариант. Во втором варианте когда свечи отключаются на них через ограничительный резистор идет 6,5 вольта и получается мотор завелся а свечи еще работают. Вот так и тебе нужно сделать.


Вложения:
Комментарий к файлу: схема
накал.jpg
накал.jpg [ 120.68 КБ | Просмотров: 3414 ]

_________________
Да-да, знаю. Страдивари скрипки для лохов делал, а для реальных пацанов — барабаны!


Последний раз редактировалось slava_66 14 окт 2013, 22:49, всего редактировалось 1 раз.
Вернуться к началу
 Профиль  
Ответить на тему 
 Заголовок сообщения: Re: включение свечей накаливание
СообщениеДобавлено: 14 окт 2013, 22:49 
Не в сети
Специалист
Специалист

Зарегистрирован: 28 мар 2013, 22:16
Сообщения: 129
Тем: 26
Откуда: канск
Машина: Toyota Vista
О машине: 2ct sv30
Репутация: 9
где картинка?


Вернуться к началу
 Профиль Отправить email  
Ответить на тему 
 Заголовок сообщения: Re: включение свечей накаливание
СообщениеДобавлено: 14 окт 2013, 22:51 
Не в сети
Гуру
Гуру
Аватара пользователя

Зарегистрирован: 05 июл 2010, 03:00
Сообщения: 1118
Тем: 2
Откуда: Амурская обл.
Машина: Toyota Vista Ardeo
О машине: VISTA продана теперь WISH,1ZZ, 2008г.
Репутация: 210
Расширение не взял уже есть.

_________________
Да-да, знаю. Страдивари скрипки для лохов делал, а для реальных пацанов — барабаны!


Вернуться к началу
 Профиль  
Ответить на тему 
 Заголовок сообщения: Re: включение свечей накаливание
СообщениеДобавлено: 16 окт 2013, 20:31 
Не в сети
Профи
Профи
Аватара пользователя

Зарегистрирован: 11 окт 2008, 03:00
Сообщения: 500
Тем: 20
Откуда: Богучаны это там где речка Ангара
Машина: Toyota Vista
О машине: cv30 vr 2c-t
Репутация: 58
slava_66 правильно говорит что после основного прогрева включается цепь свечей через шунт это можно проверить на холодном моторе к свечам подключаем мультимметр начинаем греть свечи сначала будет 11-12 вольт после того ка заведёшь мотор должно упасть напряжение до 6,5-7 вольт и держаться определённое время пока двигатель не наберёт определенную температуру, если после прогрева на свечах будет ниже 3 вольт смотри что случилось со вторым реле облегчения пуска.


Вернуться к началу
 Профиль  
Ответить на тему 
 Заголовок сообщения: Re: включение свечей накаливание
СообщениеДобавлено: 16 окт 2013, 20:51 
Не в сети
Специалист
Специалист

Зарегистрирован: 28 мар 2013, 22:16
Сообщения: 129
Тем: 26
Откуда: канск
Машина: Toyota Vista
О машине: 2ct sv30
Репутация: 9
что за реле? можно фото


Вернуться к началу
 Профиль Отправить email  
Ответить на тему 

Показать сообщения за:  Поле сортировки  
Начать новую тему Ответить на тему

 [ Сообщений: 8 ] 





* Поиск по сайту Вверх Вниз

Кто сейчас на конференции

Сейчас этот форум просматривают: нет зарегистрированных пользователей и гости: 0


Вы не можете начинать темы
Вы не можете отвечать на сообщения
Вы не можете редактировать свои сообщения
Вы не можете удалять свои сообщения
Вы не можете добавлять вложения

Найти:
Перейти:  
Текущее время: 17 апр 2026, 15:32
Часовой пояс: UTC + 7 часов
Powered by phpbb. (c) VistaClub.ru.    * Статистика