* Поиск по сайту Вверх Вниз



Начать новую тему Ответить на тему  [ Сообщений: 53 ]  На страницу Пред.  1, 2, 3, 4  След.
Автор Сообщение
 Заголовок сообщения: Re: ПОМОГИТЕ!!! Глюк АБС !!!
СообщениеДобавлено: 30 авг 2011, 21:43 
Не в сети
Гуру
Гуру
Аватара пользователя

Зарегистрирован: 09 янв 2011, 23:27
Сообщения: 1287
Тем: 17
Откуда: Новосибирск
Машина: Toyota Vista
О машине: ZZV 50-0019594 1ZZ-FE 1999г св-серый
Репутация: 149
Рекламные ссылки. Показывается только незарегистрированным пользователям


спс,сбросил ошибку.чуток неправильно до этого сбрасывал при нажатии на педаль тормоза.

Добавлено спустя 17 часов 47 минут 45 секунд:
я когда сбросил но не прокатился утром поехал лампочка снова загорелась код считал 31 снова

Добавлено спустя 1 день 5 часов 44 минуты 47 секунд:
сбросил ошибку снова проехал где то с километр с разной скоростью и торможениями и снова загорелась,что делать не знаю уже :dash:

Добавлено спустя 19 секунд:
датчик поменял,кольцо нормальное

_________________
Изображение
Чем дольше живешь в нашей стране, тем больше хочется из нее свалить.
http://remont-1zz.ru/ + Регулировка зазоров клапанов (1ZZ-FE) - JEKA480


Вернуться к началу
 Профиль Отправить email  
Ответить на тему 

 Заголовок сообщения: Re: ПОМОГИТЕ!!! Глюк АБС !!!
СообщениеДобавлено: 01 сен 2011, 21:22 
Не в сети
Гуру
Гуру
Аватара пользователя

Зарегистрирован: 05 июл 2010, 03:00
Сообщения: 1118
Тем: 2
Откуда: Амурская обл.
Машина: Toyota Vista Ardeo
О машине: VISTA продана теперь WISH,1ZZ, 2008г.
Репутация: 210
Привет цешка есть? В электрике хоть чуть чуть шаришь?

_________________
Да-да, знаю. Страдивари скрипки для лохов делал, а для реальных пацанов — барабаны!


Вернуться к началу
 Профиль  
Ответить на тему 
 Заголовок сообщения: Re: ПОМОГИТЕ!!! Глюк АБС !!!
СообщениеДобавлено: 01 сен 2011, 21:48 
Не в сети
Гуру
Гуру
Аватара пользователя

Зарегистрирован: 09 янв 2011, 23:27
Сообщения: 1287
Тем: 17
Откуда: Новосибирск
Машина: Toyota Vista
О машине: ZZV 50-0019594 1ZZ-FE 1999г св-серый
Репутация: 149
Привет,цешки нету)а так только в общих чертах чуть чуть :roll:

Добавлено спустя 19 минут 36 секунд:
цешку надыбал

_________________
Изображение
Чем дольше живешь в нашей стране, тем больше хочется из нее свалить.
http://remont-1zz.ru/ + Регулировка зазоров клапанов (1ZZ-FE) - JEKA480


Вернуться к началу
 Профиль Отправить email  
Ответить на тему 
 Заголовок сообщения: Re: ПОМОГИТЕ!!! Глюк АБС !!!
СообщениеДобавлено: 02 сен 2011, 00:26 
Не в сети
Гуру
Гуру
Аватара пользователя

Зарегистрирован: 05 июл 2010, 03:00
Сообщения: 1118
Тем: 2
Откуда: Амурская обл.
Машина: Toyota Vista Ardeo
О машине: VISTA продана теперь WISH,1ZZ, 2008г.
Репутация: 210
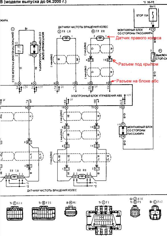
Скорей всего у тебя гдето плохой контакт. Вот схема абс, красным написано где и что. От датчика провода идут к фишке которая под крылом. От фишки идут напрямую к блоку абс.
Так как отсканированно плохо и не могу разобрать какие номера у фишек абс у одной вроде в3 а у второй не пойму, проще смотреть по цвету проводов. Какие отходят от фишки
под крылом такой же цвет будет и на фишке абс. Дальше поставь цешку в режим измерения сопротивления отцепи фишку датчика и померь сопротивление датчика. Сколько должно
быть не помню. В принципе датчик на гвозде гдето висит могу завтра померить. Потом нужно подключить датчик и вытащить фишку с блока абс, он стоит под бардачком черная коробка с двумя фишками. На этой фишке на проводах которые приходят с датчика Абс должно быть такое же сопротивление.


Вложения:
Комментарий к файлу: Схема абс
1.jpg
1.jpg [ 57.17 КБ | Просмотров: 4335 ]

_________________
Да-да, знаю. Страдивари скрипки для лохов делал, а для реальных пацанов — барабаны!
Вернуться к началу
 Профиль  
Ответить на тему 
 Заголовок сообщения: Re: ПОМОГИТЕ!!! Глюк АБС !!!
СообщениеДобавлено: 02 сен 2011, 01:00 
Не в сети
Гуру
Гуру
Аватара пользователя

Зарегистрирован: 09 янв 2011, 23:27
Сообщения: 1287
Тем: 17
Откуда: Новосибирск
Машина: Toyota Vista
О машине: ZZV 50-0019594 1ZZ-FE 1999г св-серый
Репутация: 149
slava_66 писал(а):
Скорей всего у тебя гдето плохой контакт. Вот схема абс, красным написано где и что. От датчика провода идут к фишке которая под крылом. От фишки идут напрямую к блоку абс.
Так как отсканированно плохо и не могу разобрать какие номера у фишек абс у одной вроде в3 а у второй не пойму, проще смотреть по цвету проводов. Какие отходят от фишки
под крылом такой же цвет будет и на фишке абс. Дальше поставь цешку в режи измерения сопротивления отцепи фишку датчика и померь сопротивление датчика. Сколько должно
быть не помню. В принципе датчик на гвозде гдето висит могу завтра померить. Потом нужно подключить датчик и вытащить фишку с блока абс, он стоит под бардочком черная коробка с двумя фишками. Наэтой фишке на проводах которые приходят с датчика Абс должно быть такоеже сопротивление.

вот такое выискал- Сопротивление датчика скорости мы знаем – 970 Ом (плюс-минус),так что будем исходить из этого.

_________________
Изображение
Чем дольше живешь в нашей стране, тем больше хочется из нее свалить.
http://remont-1zz.ru/ + Регулировка зазоров клапанов (1ZZ-FE) - JEKA480


Вернуться к началу
 Профиль Отправить email  
Ответить на тему 
 Заголовок сообщения: Re: ПОМОГИТЕ!!! Глюк АБС !!!
СообщениеДобавлено: 02 сен 2011, 09:40 
Не в сети
Гуру
Гуру
Аватара пользователя

Зарегистрирован: 05 июл 2010, 03:00
Сообщения: 1118
Тем: 2
Откуда: Амурская обл.
Машина: Toyota Vista Ardeo
О машине: VISTA продана теперь WISH,1ZZ, 2008г.
Репутация: 210
InBev писал(а):
вот такое выискал- Сопротивление датчика скорости мы знаем – 970 Ом (плюс-минус),так что будем исходить из этого.

Вполне похоже на правду. Если на фишке абс не покажет сопротивление значит обрыв, и нужно смотреть провода особенно возле фишек может где отломился от вибрации и висит на изоляции. Если цешка покажет короткое то провода где то замкнули между собой. Еще проверь каждый провод на корпус, цешка ни чего не должна показывать ели хоть один провод
будет коротить на массу, значит проводка где то протерлась и провод прикасается к корпусу авто. Так что мерь и пиши что показывает цешка.

_________________
Да-да, знаю. Страдивари скрипки для лохов делал, а для реальных пацанов — барабаны!


Вернуться к началу
 Профиль  
Ответить на тему 
 Заголовок сообщения: Re: ПОМОГИТЕ!!! Глюк АБС !!!
СообщениеДобавлено: 02 сен 2011, 12:31 
Не в сети
Гуру
Гуру
Аватара пользователя

Зарегистрирован: 09 янв 2011, 23:27
Сообщения: 1287
Тем: 17
Откуда: Новосибирск
Машина: Toyota Vista
О машине: ZZV 50-0019594 1ZZ-FE 1999г св-серый
Репутация: 149
ок,спс

_________________
Изображение
Чем дольше живешь в нашей стране, тем больше хочется из нее свалить.
http://remont-1zz.ru/ + Регулировка зазоров клапанов (1ZZ-FE) - JEKA480


Вернуться к началу
 Профиль Отправить email  
Ответить на тему 
 Заголовок сообщения: Re: ПОМОГИТЕ!!! Глюк АБС !!!
СообщениеДобавлено: 04 сен 2011, 17:48 
Не в сети
Гуру
Гуру
Аватара пользователя

Зарегистрирован: 09 янв 2011, 23:27
Сообщения: 1287
Тем: 17
Откуда: Новосибирск
Машина: Toyota Vista
О машине: ZZV 50-0019594 1ZZ-FE 1999г св-серый
Репутация: 149
причину выявил :roll: до этого когда снимал и кольцо на гранате через отверстие датчика смотрел было на месте,а сейчас недавно видать совсем слетело и появился колокольчик)снял датчик залез отверткой а кольцо свободно болтается,раньше оно видать держалось но сдвинулось немного :mrgreen:

_________________
Изображение
Чем дольше живешь в нашей стране, тем больше хочется из нее свалить.
http://remont-1zz.ru/ + Регулировка зазоров клапанов (1ZZ-FE) - JEKA480


Вернуться к началу
 Профиль Отправить email  
Ответить на тему 
 Заголовок сообщения: Re: ПОМОГИТЕ!!! Глюк АБС !!!
СообщениеДобавлено: 21 ноя 2011, 20:44 
Не в сети
Начинающий
Начинающий

Зарегистрирован: 21 ноя 2011, 12:14
Сообщения: 3
Машина: Toyota Vista Ardeo
О машине: SV-55, 4WD
Репутация: 0
после удара по днищу по дороге загорелся чек и пропал спидометр. ПОМОГИТЕ!!! И где находятся внизу эти датчики?


Вернуться к началу
 Профиль Отправить email  
Ответить на тему 
 Заголовок сообщения: Re: ПОМОГИТЕ!!! Глюк АБС !!!
СообщениеДобавлено: 22 ноя 2011, 05:39 
Не в сети
местный модератор
Аватара пользователя

Зарегистрирован: 12 фев 2009, 04:00
Сообщения: 7539
Тем: 100
Откуда: Хабаровск
Блог: Посмотреть блог (6)
Машина: Toyota Vista Ardeo
О машине: серебристая с ресничками
Репутация: 1791
чтоб спидометр пропал на SV55, надо отрубить оба датчика вращения на АКПП. Раз загорелся чек, надо считать ошибку скрепкой, выписать сюда код и обсудить.
А еще можно проверить предики в салоне, ну и потом смотреть проводку на датчики АБС (сомневаюсь, что в них дело, все разом не сломаются, да и загорелось бы АБС или O/D на панели за рулем). Они сидят в каждой ступице...по проводкам можно увидеть где. По спидометру нужно отписаться в профильной ветке про спидометр SV55.

_________________
--------------------------------------------------
トヨタ ビスタアルデオ / VISTA ARDEO SV55G - BWSGK 4.2000, N200G, 3S-FE, 4WD, navi, ...
--------------------------------------------------


Вернуться к началу
 Профиль  
Ответить на тему 
 Заголовок сообщения: Re: ПОМОГИТЕ!!! Глюк АБС !!!
СообщениеДобавлено: 24 ноя 2011, 09:47 
Не в сети
Начинающий
Начинающий

Зарегистрирован: 21 ноя 2011, 12:14
Сообщения: 3
Машина: Toyota Vista Ardeo
О машине: SV-55, 4WD
Репутация: 0
А в каком месте стоят датчики на АКПП?


Вернуться к началу
 Профиль Отправить email  
Ответить на тему 
 Заголовок сообщения: Re: ПОМОГИТЕ!!! Глюк АБС !!!
СообщениеДобавлено: 24 ноя 2011, 10:21 
Не в сети
Гуру
Гуру
Аватара пользователя

Зарегистрирован: 25 сен 2008, 03:00
Сообщения: 3341
Тем: 8
Откуда: БАРНАУЛ
Репутация: 2026
вот


Вложения:
Датчики АКПП v50-55 стр146%2B.jpg
Датчики АКПП v50-55 стр146%2B.jpg [ 64.44 КБ | Просмотров: 4239 ]

_________________
АРДЕО 1999 БЕЛАЯ MULTIVISION 3S-FE 4WD
Витц литровый...
Вернуться к началу
 Профиль Отправить email  
Ответить на тему 
 Заголовок сообщения: Re: ПОМОГИТЕ!!! Глюк АБС !!!
СообщениеДобавлено: 01 сен 2013, 22:19 
Не в сети
Специалист
Специалист
Аватара пользователя

Зарегистрирован: 20 фев 2012, 10:29
Сообщения: 429
Тем: 10
Откуда: 8 923 318 7163 Красноярск
Машина: Toyota Vista Ardeo
О машине: ZZV 50 двиг 1ZZ теперь с ГБО
Репутация: 13
Ну и где смотрю книгу на 146 и не вижу где датчик на коробке????? :dash:

Добавлено спустя 5 минут 36 секунд:
Сегодня загорелась АВС,ЧЕК и начала мигать ОД спидометр стал показывать ноль!!! 8O Не знаю что делать. Думаю дело в АВС, визуально смотрю вроде все ок с проводами на АВС. Помогите может кто сталкивался???? :dash:

_________________
" Если у вас есть время, ходите пешком повсюду"


Вернуться к началу
 Профиль Отправить email  
Ответить на тему 
Забанен
 Заголовок сообщения: Re: ПОМОГИТЕ!!! Глюк АБС !!!
СообщениеДобавлено: 01 сен 2013, 22:27 
Не в сети
Профи
Профи

Зарегистрирован: 24 окт 2011, 21:44
Сообщения: 676
Тем: 3
Машина: нет тачки
Репутация: 440
у мня на 194 всё это :smile:


Вернуться к началу
 Профиль  
Ответить на тему 
 Заголовок сообщения: Re: ПОМОГИТЕ!!! Глюк АБС !!!
СообщениеДобавлено: 26 сен 2013, 12:47 
Не в сети
местный
Аватара пользователя

Зарегистрирован: 27 мар 2011, 13:42
Сообщения: 3978
Тем: 76
Откуда: г. Братск, Иркутская область
Блог: Посмотреть блог (2)
Машина: др. Toyota
Репутация: 2867
Вчера произошла такая же хрень, как у ТС. Раза три при торможении было что-то похожее на небольшой неровный скрежет (чем-то похоже как будто едущему велосипеду в колесо спицу воткнули). Затем загорелся ABS. Через некоторое время погас. Система ABS, насколько я понял из букваря, отключилась.
Считал коды - 31 (неисправность датчика частоты вращения переднего правого колеса), 33 (неисправность датчика частоты вращения заднего правого колеса), 41 (слишком высокое или слишком низкое напряжение аккумулятора).
Ошибка 41, подозреваю, осталась с каких-то старых времен (аккумулятору три месяца).
Сбросил коды, пока рецидива не было (ТТТ). Но есть пара вопросов.
1) После сброса кодов неисправности система ABS должна включиться или нет (при включении зажигания индикатор как и положено загорается на 3 секунды)?
2) Давно хотел узнать. В самом начале движения слышится что-то похожее на короткое жужжание. Звук похож как будто дернули во время взвода тугую пружину (кто-нибудь понял? :D ), этакий низкий звук "вжыу" (многие тут улыбнулись :smile: ). В общем, что это такое?

_________________
Toyota Vista Ardeo, 1ZZ-FE, 10.1998 г., multivision, обвес. Была
Toyota Vista Ardeo, 1ZZ-FE, 12.2000 г., диван, multivision, печка Ipsum, ксенон. Была
Toyota Camry, 2AZ-FE, 03.2008, R4. Была
Toyota Allion, 1ZZ-FE, 01.2004 - на drive2


Вернуться к началу
 Профиль  
Ответить на тему 

Показать сообщения за:  Поле сортировки  
Начать новую тему Ответить на тему

 [ Сообщений: 53 ]  На страницу Пред.  1, 2, 3, 4  След.





* Поиск по сайту Вверх Вниз

Кто сейчас на конференции

Сейчас этот форум просматривают: нет зарегистрированных пользователей и гости: 0


Вы не можете начинать темы
Вы не можете отвечать на сообщения
Вы не можете редактировать свои сообщения
Вы не можете удалять свои сообщения
Вы не можете добавлять вложения

Найти:
Перейти:  
Текущее время: 30 мар 2026, 21:11
Часовой пояс: UTC + 7 часов
Powered by phpbb. (c) VistaClub.ru.    * Статистика