* Поиск по сайту Вверх Вниз



Начать новую тему Ответить на тему  [ Сообщений: 32 ]  На страницу Пред.  1, 2, 3  След.
Автор Сообщение
 Заголовок сообщения: Re: реле бензонасоса
СообщениеДобавлено: 26 апр 2014, 13:16 
Не в сети
Начинающий
Начинающий

Зарегистрирован: 23 апр 2014, 15:38
Сообщения: 9
Откуда: Владивосток
Машина: Toyota Vista
О машине: sv30
Репутация: 0
Рекламные ссылки. Показывается только незарегистрированным пользователям


Подскажите какое реле включает бензонасос Vista SV30???


Вернуться к началу
 Профиль Отправить email  
Ответить на тему 

 Заголовок сообщения: Re: реле бензонасоса
СообщениеДобавлено: 26 апр 2014, 15:36 
Не в сети
модератор
Аватара пользователя

Зарегистрирован: 27 окт 2008, 04:00
Сообщения: 12725
Тем: 15
Откуда: Вятка
Машина: др. Японка
О машине: Toyota Prius 51
Репутация: 2380
Alexus писал(а):
Подскажите какое реле включает бензонасос Vista SV30???
Реле бензонасоса.


Вложения:
реле.jpg
реле.jpg [ 460.92 КБ | Просмотров: 16637 ]

_________________
Vista Ardeo 1999, SV50, D4, Мультик, TV...
Вернуться к началу
 Профиль Отправить email  
Ответить на тему 
 Заголовок сообщения: Re: реле бензонасоса
СообщениеДобавлено: 26 апр 2014, 16:20 
Не в сети
Начинающий
Начинающий

Зарегистрирован: 23 апр 2014, 15:38
Сообщения: 9
Откуда: Владивосток
Машина: Toyota Vista
О машине: sv30
Репутация: 0
От души благодарю. А питание (+) приходит от замка зажигания...


Вернуться к началу
 Профиль Отправить email  
Ответить на тему 
 Заголовок сообщения: Re: реле бензонасоса
СообщениеДобавлено: 26 апр 2014, 16:53 
Не в сети
модератор
Аватара пользователя

Зарегистрирован: 27 окт 2008, 04:00
Сообщения: 12725
Тем: 15
Откуда: Вятка
Машина: др. Японка
О машине: Toyota Prius 51
Репутация: 2380
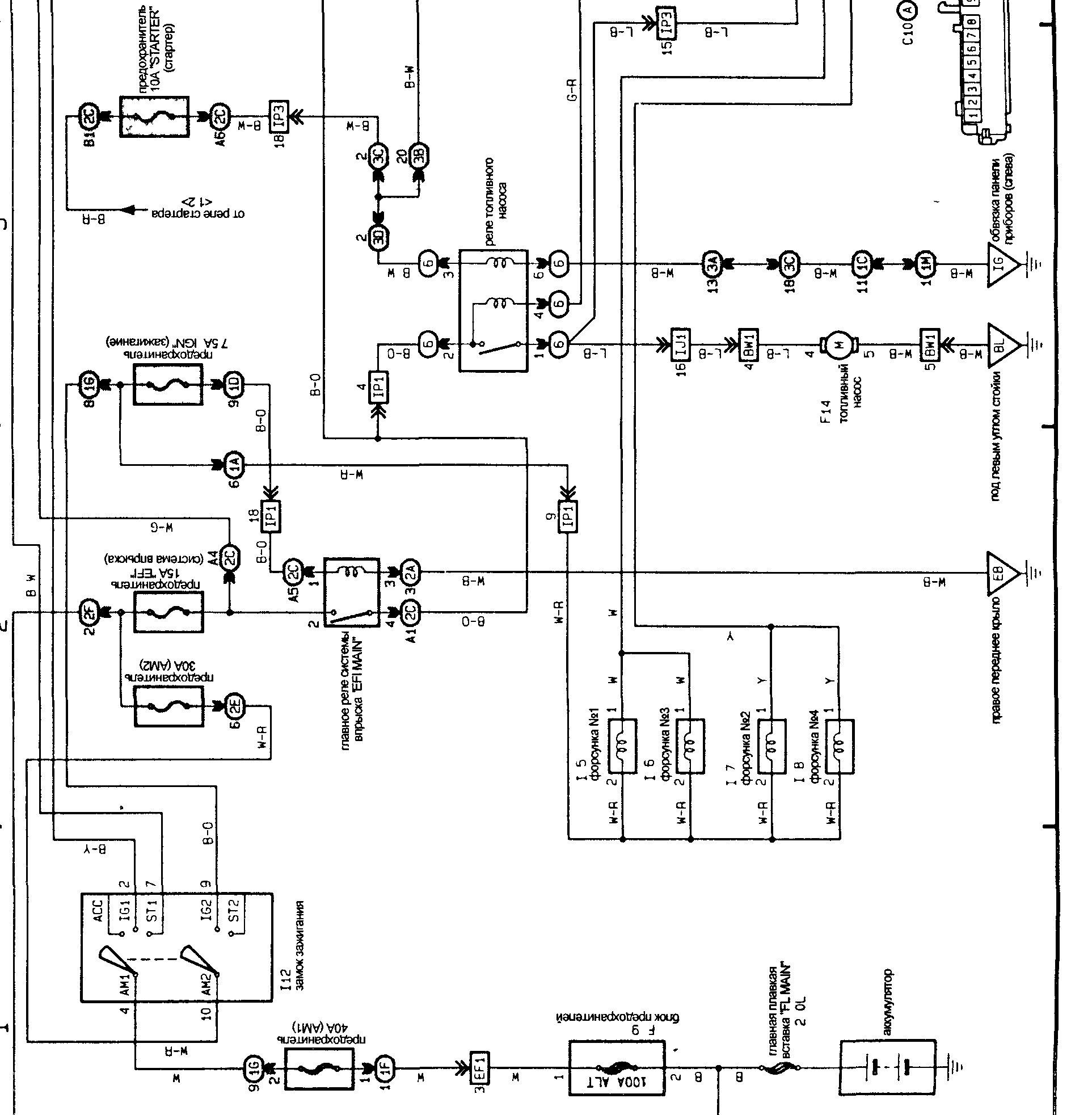
Не совсем


Вложения:
управление.jpg
управление.jpg [ 604.8 КБ | Просмотров: 16634 ]

_________________
Vista Ardeo 1999, SV50, D4, Мультик, TV...
Вернуться к началу
 Профиль Отправить email  
Ответить на тему 
 Заголовок сообщения: Re: реле бензонасоса
СообщениеДобавлено: 27 дек 2016, 20:10 
Не в сети
Любитель
Любитель

Зарегистрирован: 29 янв 2015, 00:58
Сообщения: 59
Откуда: Благовещенка
Машина: Toyota Vista Ardeo
О машине: универсал арделло!3s-fse
Репутация: 53
Привет всем!Вечером поставил машину а утром не завелась!Не слышно шум бензонасоса!Какие мысли подскажете!?


Вернуться к началу
 Профиль Отправить email  
Ответить на тему 
 Заголовок сообщения: Re: реле бензонасоса
СообщениеДобавлено: 27 дек 2016, 21:48 
Не в сети
Специалист
Специалист

Зарегистрирован: 29 янв 2015, 16:27
Сообщения: 398
Тем: 7
Откуда: nsk
Машина: Toyota Vista
Репутация: 297
Предохранитель, реле, насос.
Все просто.


Вернуться к началу
 Профиль  
Ответить на тему 
 Заголовок сообщения: Re: реле бензонасоса
СообщениеДобавлено: 28 дек 2016, 12:25 
Не в сети
Убер
Аватара пользователя

Зарегистрирован: 06 янв 2013, 16:45
Сообщения: 1224
Тем: 41
Откуда: Novosib
Машина: Toyota Vista
О машине: sv33
Репутация: 642
обычно в таких случаях насос)))


Вернуться к началу
 Профиль Отправить email  
Ответить на тему 
 Заголовок сообщения: Re: реле бензонасоса
СообщениеДобавлено: 28 дек 2016, 13:41 
Не в сети
Специалист
Специалист
Аватара пользователя

Зарегистрирован: 17 сен 2008, 03:00
Сообщения: 112
Тем: 3
Откуда: Новосибирск
Машина: Toyota Vista Ardeo
О машине: ZZV50, 1999, TV, мультик
Репутация: 54
Снимаете сиденья, к штекеру бензонасоса подключаете лампочку и крутите стартером. Если лампочка загорится- возможно бензонасос на замену (т.к. не исключен плохой контакт в проводах под лючком). Можно не крутить стартером, если перемкнуть на реле выводы и включить зажигание. Если не горит- искать обрыв цепи между реле и разъемом бензонасоса. Возможно неисправно само реле.

_________________
Изображение


Вернуться к началу
 Профиль Отправить email  
Ответить на тему 
 Заголовок сообщения: Re: реле бензонасоса
СообщениеДобавлено: 28 дек 2016, 20:58 
Не в сети
Любитель
Любитель

Зарегистрирован: 29 янв 2015, 00:58
Сообщения: 59
Откуда: Благовещенка
Машина: Toyota Vista Ardeo
О машине: универсал арделло!3s-fse
Репутация: 53
Подскажите пожалуйста где на корпусе подача а где обратная?

Добавлено спустя 13 минут 22 секунды:
Я имею ввиду топливо провод?

Добавлено спустя 1 час 40 минут 47 секунд:
Уже и бензонасос поменял,не заводится никак!

Добавлено спустя 32 секунды:
Хотя с утра работала норм!


Вернуться к началу
 Профиль Отправить email  
Ответить на тему 
СообщениеСообщение было удалено | удалил: Vyatich | 12 янв 2017, 01:48.
Причина: не по теме
 Заголовок сообщения: Re: реле бензонасоса
СообщениеДобавлено: 05 янв 2018, 20:53 
Не в сети
Любитель
Любитель

Зарегистрирован: 13 сен 2011, 14:20
Сообщения: 32
Тем: 4
Откуда: Кемерово
Машина: Toyota Vista Ardeo
О машине: SV50, 3S-FSE, 99г. 2000
Репутация: 0
Всем привет, подскажите пожалуйста как отключить бензонасос двигатель 3S-FSE (Vista Ardeo SV50), цель просушить колодцы, но снимать свечи на морозе геморно очень.
Вроде как есть реле бензонасоса но не смогли найти(


Вернуться к началу
 Профиль Отправить email  
Ответить на тему 
 Заголовок сообщения: Re: реле бензонасоса
СообщениеДобавлено: 06 янв 2018, 14:49 
Не в сети
Любитель
Любитель

Зарегистрирован: 29 янв 2015, 00:58
Сообщения: 59
Откуда: Благовещенка
Машина: Toyota Vista Ardeo
О машине: универсал арделло!3s-fse
Репутация: 53
Под капотом возле аккумулятора в коробке предохранителей!


Вернуться к началу
 Профиль Отправить email  
Ответить на тему 
 Заголовок сообщения: Re: реле бензонасоса
СообщениеДобавлено: 06 янв 2018, 19:30 
Не в сети
Специалист
Специалист
Аватара пользователя

Зарегистрирован: 21 апр 2014, 19:07
Сообщения: 437
Откуда: хабаровск
Машина: Toyota Vista Ardeo
О машине: sv55 серебро 4WDкнопка печка ипс
Репутация: 437
lexust4 писал(а):
Всем привет, подскажите пожалуйста как отключить бензонасос двигатель 3S-FSE (Vista Ardeo SV50), цель просушить колодцы, но снимать свечи на морозе геморно очень.
Вроде как есть реле бензонасоса но не смогли найти(


Вложения:
Screenshot_5р.png
Screenshot_5р.png [ 72.37 КБ | Просмотров: 14740 ]
Вернуться к началу
 Профиль Отправить email  
Ответить на тему 
 Заголовок сообщения: Re: реле бензонасоса
СообщениеДобавлено: 02 окт 2021, 15:56 
Не в сети
Убер
Аватара пользователя

Зарегистрирован: 06 янв 2013, 16:45
Сообщения: 1224
Тем: 41
Откуда: Novosib
Машина: Toyota Vista
О машине: sv33
Репутация: 642
Всем привет, пропала подача бенза в горшки) нет питания на насос. предики все целые. по картинке вятыча "снимите панель под ногами пассажира и снимите реле" я чето такого реле не нашел в ногах пассажира. замкнуть выводы B+ и Fp не могу т.как b+ раздолбан. EFI перемычкой перемыкал. релюхи и предики сигналки пока не смотрел, старлайн а91 хз есть там вообще реле на отключение насоса или нет, скорее там на отключение стартера или вообще никакого. до этого прошлая заводка движка была сравнительно долгой, секунд 5-7 стартер крутил


Вернуться к началу
 Профиль Отправить email  
Ответить на тему 
 Заголовок сообщения: Re: реле бензонасоса
СообщениеДобавлено: 02 окт 2021, 23:30 
Не в сети
Любитель
Любитель

Зарегистрирован: 29 янв 2015, 00:58
Сообщения: 59
Откуда: Благовещенка
Машина: Toyota Vista Ardeo
О машине: универсал арделло!3s-fse
Репутация: 53
Всем привет!забыл отписаться,у меня проблема была в фильтре в баке, походу он замерзал


Вернуться к началу
 Профиль Отправить email  
Ответить на тему 

Показать сообщения за:  Поле сортировки  
Начать новую тему Ответить на тему

 [ Сообщений: 32 ]  На страницу Пред.  1, 2, 3  След.





* Поиск по сайту Вверх Вниз

Кто сейчас на конференции

Сейчас этот форум просматривают: нет зарегистрированных пользователей и гости: 1


Вы не можете начинать темы
Вы не можете отвечать на сообщения
Вы не можете редактировать свои сообщения
Вы не можете удалять свои сообщения
Вы не можете добавлять вложения

Найти:
Перейти:  
Текущее время: 19 апр 2026, 01:50
Часовой пояс: UTC + 7 часов
Powered by phpbb. (c) VistaClub.ru.    * Статистика