* Поиск по сайту Вверх Вниз



Начать новую тему Ответить на тему  [ Сообщений: 154 ]  На страницу Пред.  1 ... 6, 7, 8, 9, 10, 11  След.
Автор Сообщение
 Заголовок сообщения: Re: Вопросы и решения по сигнализации tomahawk..
СообщениеДобавлено: 21 мар 2015, 23:22 
Не в сети
Специалист
Специалист

Зарегистрирован: 14 окт 2013, 19:52
Сообщения: 166
Тем: 3
Откуда: Заринск
Машина: др. Toyota
О машине: Премио 1ZZ 4WD
Репутация: 59
Рекламные ссылки. Показывается только незарегистрированным пользователям


Пунктиром в эл.схемах выделяются участки цепи, контакты, блоки иных схем, если участок схемы участвует в работе не своей эл.схемы, но важен для её работы. Что мы как раз и наблюдаем в начертаной схеме, врезан участок цепи из блока сигнализации перед соленоидом стартера.


Вернуться к началу
 Профиль Отправить email  
Ответить на тему 

 Заголовок сообщения: Re: Вопросы касающиесся Установки сигнализации. Автосигнализация, сигналка, охранная система
СообщениеДобавлено: 22 мар 2015, 08:54 
Не в сети
Любитель
Любитель

Зарегистрирован: 06 янв 2015, 12:28
Сообщения: 24
Откуда: Борзя
Машина: Toyota Vista Ardeo
О машине: WAGON 3SFSE
Репутация: 48
Vyatich писал(а):
Алексей321 писал(а):
Реле блокировки запуска стоит непосредственно в блоке сигнализации, никакого дополнительного реле нет, просто разрывают провод идущий с замка зажигания на стартер, вот и всё. Дай по шапке этим установщикам пусть переделывают и не е...ут мозги. установщики криворукие. :threat:
В данном случае вы ошибаетесь, здесь такая схема[/ quote]
Совершенно точно

Добавлено спустя 2 минуты 24 секунды:
Re: Вопросы и решения по сигнализации tomahawk..
а у вас нет случайно номера этого реле блокировки?


Вернуться к началу
 Профиль Отправить email  
Ответить на тему 
 Заголовок сообщения: Re: Вопросы и решения по сигнализации tomahawk..
СообщениеДобавлено: 22 мар 2015, 14:12 
Не в сети
Специалист
Специалист

Зарегистрирован: 14 окт 2013, 19:52
Сообщения: 166
Тем: 3
Откуда: Заринск
Машина: др. Toyota
О машине: Премио 1ZZ 4WD
Репутация: 59
У меня на ниссан санни стоял томагавк 9010 и никаких дополнительных реле, кроме основного блока сиги небыло


Вернуться к началу
 Профиль Отправить email  
Ответить на тему 
 Заголовок сообщения: Re: Вопросы и решения по сигнализации tomahawk..
СообщениеДобавлено: 22 мар 2015, 14:22 
Не в сети
Профи
Профи
Аватара пользователя

Зарегистрирован: 25 май 2012, 06:40
Сообщения: 756
Тем: 58
Откуда: р-ка Хакасия, Абакан
Блог: Посмотреть блог (12)
Машина: Toyota Vista Ardeo
О машине: Абаканец, универсал, 1zz, 99 г.в.
Репутация: 307
Да походу установщики накосячили. Я сам ставил, всё нормально работает. И ни какого обучения я не делал. Если главный блок заведомо исправный, то виновата установка.

_________________
1ZZ-FE, мультивижн, диван, ласточка моя
Изображение
Voir Paris et mourir!


Вернуться к началу
 Профиль Отправить email  
Ответить на тему 
 Заголовок сообщения: Re: Вопросы и решения по сигнализации tomahawk..
СообщениеДобавлено: 22 мар 2015, 15:04 
Не в сети
Специалист
Специалист

Зарегистрирован: 14 окт 2013, 19:52
Сообщения: 166
Тем: 3
Откуда: Заринск
Машина: др. Toyota
О машине: Премио 1ZZ 4WD
Репутация: 59
Согласен с Apixe, не подключили автозапуск установщики вот и всё.


Вернуться к началу
 Профиль Отправить email  
Ответить на тему 
 Заголовок сообщения: Re: Вопросы и решения по сигнализации tomahawk..
СообщениеДобавлено: 22 мар 2015, 16:54 
Не в сети
Любитель
Любитель

Зарегистрирован: 06 янв 2015, 12:28
Сообщения: 24
Откуда: Борзя
Машина: Toyota Vista Ardeo
О машине: WAGON 3SFSE
Репутация: 48
да если правильно подключено а автозапуск не работает то нужно сделать обучение холостым оборотам,я так и сделал и всё заработало!А реле идёт в комплекте с автосигнализацией и устанавливается на провод стартера предварительно этот самый провод режется и подключается реле!Изображение


Вернуться к началу
 Профиль Отправить email  
Ответить на тему 
 Заголовок сообщения: Re: Вопросы и решения по сигнализации tomahawk..
СообщениеДобавлено: 19 апр 2015, 02:13 
Не в сети
Специалист
Специалист
Аватара пользователя

Зарегистрирован: 19 сен 2010, 03:00
Сообщения: 498
Тем: 21
Откуда: Новосибирск
Машина: Toyota Vista Ardeo
О машине: SV-50 3S-FSE 2000г. рестайл
Репутация: 629
Ребята не спорьте.
1. TW-9010 уже лет 5 снята с производства, выпускается только Китаем (качество ПО "китайское", т.е. может работать как заблагорассудится.
2. Реле блокировки выносное, можно ставить (будет блокировать, то куда поставишь), можно не ставить (блокировки не будет), автозапуск работать будет.
3. Обучение надо проводить только в случае подключения определения заведённого двигателя по тахометру, в остальных случаях не надо.
Занимаюсь установкой автосигнализаций более 20 лет, если нужна консультация на будущее, чем смогу помогу, но предупреждаю сразу, консультирую бесплатно, но через личку, так как не всегда просматриваю все форумы и могу просто не знать о просьбах.


Вернуться к началу
 Профиль Отправить email  
Ответить на тему 
 Заголовок сообщения: Сигналка
СообщениеДобавлено: 22 авг 2015, 18:21 
Не в сети
Любитель
Любитель

Зарегистрирован: 07 май 2014, 22:49
Сообщения: 41
Тем: 15
Откуда: Казахстан,Алматы
Машина: Toyota Vista
О машине: Sv- 40, 1995 год
Репутация: 0
Доброе время суток ! Подскажите мне , хочу поставить сигналку tomahawk 9010 ,хотя бы подключить цз, из сигналки выходят 2 зеленых и 2 синих провода, куда их цеплять? Заранее благодарю


Вернуться к началу
 Профиль Отправить email  
Ответить на тему 
 Заголовок сообщения: Re: Сигналка
СообщениеДобавлено: 03 сен 2015, 16:29 
Не в сети
Специалист
Специалист
Аватара пользователя

Зарегистрирован: 19 сен 2010, 03:00
Сообщения: 498
Тем: 21
Откуда: Новосибирск
Машина: Toyota Vista Ardeo
О машине: SV-50 3S-FSE 2000г. рестайл
Репутация: 629
Vista95 писал(а):
Доброе время суток ! Подскажите мне , хочу поставить сигналку tomahawk 9010 ,хотя бы подключить цз, из сигналки выходят 2 зеленых и 2 синих провода, куда их цеплять? Заранее благодарю
Вообще то там три пары проводов.
Если смотреть на разъем со стороны проводов, слева на право, верх+низ: зел/черн. - син/черн, зел/сер - син/сер, зел. - син. Зел/черн+син/черн удаляешь совсем. Зел/сер+син/сер соединяешь на минусовой провод (масса авто). Зеленый в третьем ряду - закрытие, синий открытие. Управление по минусу цепляешь к управлению Ц.З. авто.


Последний раз редактировалось an99dre 04 сен 2015, 02:42, всего редактировалось 1 раз.

Вернуться к началу
 Профиль Отправить email  
Ответить на тему 
 Заголовок сообщения: Re: Сигналка
СообщениеДобавлено: 03 сен 2015, 22:33 
Не в сети
модератор
Аватара пользователя

Зарегистрирован: 27 окт 2008, 04:00
Сообщения: 12688
Тем: 15
Откуда: Вятка
Машина: др. Японка
О машине: Toyota Prius 51
Репутация: 2380
Vista95 писал(а):
Доброе время суток ! Подскажите мне , хочу поставить сигналку tomahawk 9010 ,хотя бы подключить цз, из сигналки выходят 2 зеленых и 2 синих провода, куда их цеплять? Заранее благодарю
Чтоб не тянуть провода в двери, припаиваешься в блок мультиплекса к управляющим ножкам реле.

_________________
Vista Ardeo 1999, SV50, D4, Мультик, TV...


Вернуться к началу
 Профиль Отправить email  
Ответить на тему 
 Заголовок сообщения: Re: Сигналка
СообщениеДобавлено: 04 сен 2015, 02:38 
Не в сети
Специалист
Специалист
Аватара пользователя

Зарегистрирован: 19 сен 2010, 03:00
Сообщения: 498
Тем: 21
Откуда: Новосибирск
Машина: Toyota Vista Ardeo
О машине: SV-50 3S-FSE 2000г. рестайл
Репутация: 629
Vyatich писал(а):
Vista95 писал(а):
Доброе время суток ! Подскажите мне , хочу поставить сигналку tomahawk 9010 ,хотя бы подключить цз, из сигналки выходят 2 зеленых и 2 синих провода, куда их цеплять? Заранее благодарю
Чтоб не тянуть провода в двери, припаиваешься в блок мультиплекса к управляющим ножкам реле.
Сейчас точно не скажу, 40 Виста давно уже делалась, но скорей всего штатные провода Ц.З. должны быть в жгуте из двери. На 40 Висте разве есть мультиплекс? Найти провода Ц.З. можно пробником, или покупаем пробник, или делаем самостоятельно из лампочки 5W. Можно взять лампочку от габаритных огней. Один конец лампочки подключаем на корпус авто, другим концом "тыкаем" в разъемы жгута выходящих из двери. Там где замки начнут "клацать", т.е. на одном проводе закрываться, на другом открываться, это и есть управление Ц.З. К этим проводам подключаем сигнализацию.


Вернуться к началу
 Профиль Отправить email  
Ответить на тему 
 Заголовок сообщения: Re: Вопросы и решения по сигнализации tomahawk..
СообщениеДобавлено: 04 сен 2015, 03:36 
Не в сети
модератор
Аватара пользователя

Зарегистрирован: 27 окт 2008, 04:00
Сообщения: 12688
Тем: 15
Откуда: Вятка
Машина: др. Японка
О машине: Toyota Prius 51
Репутация: 2380
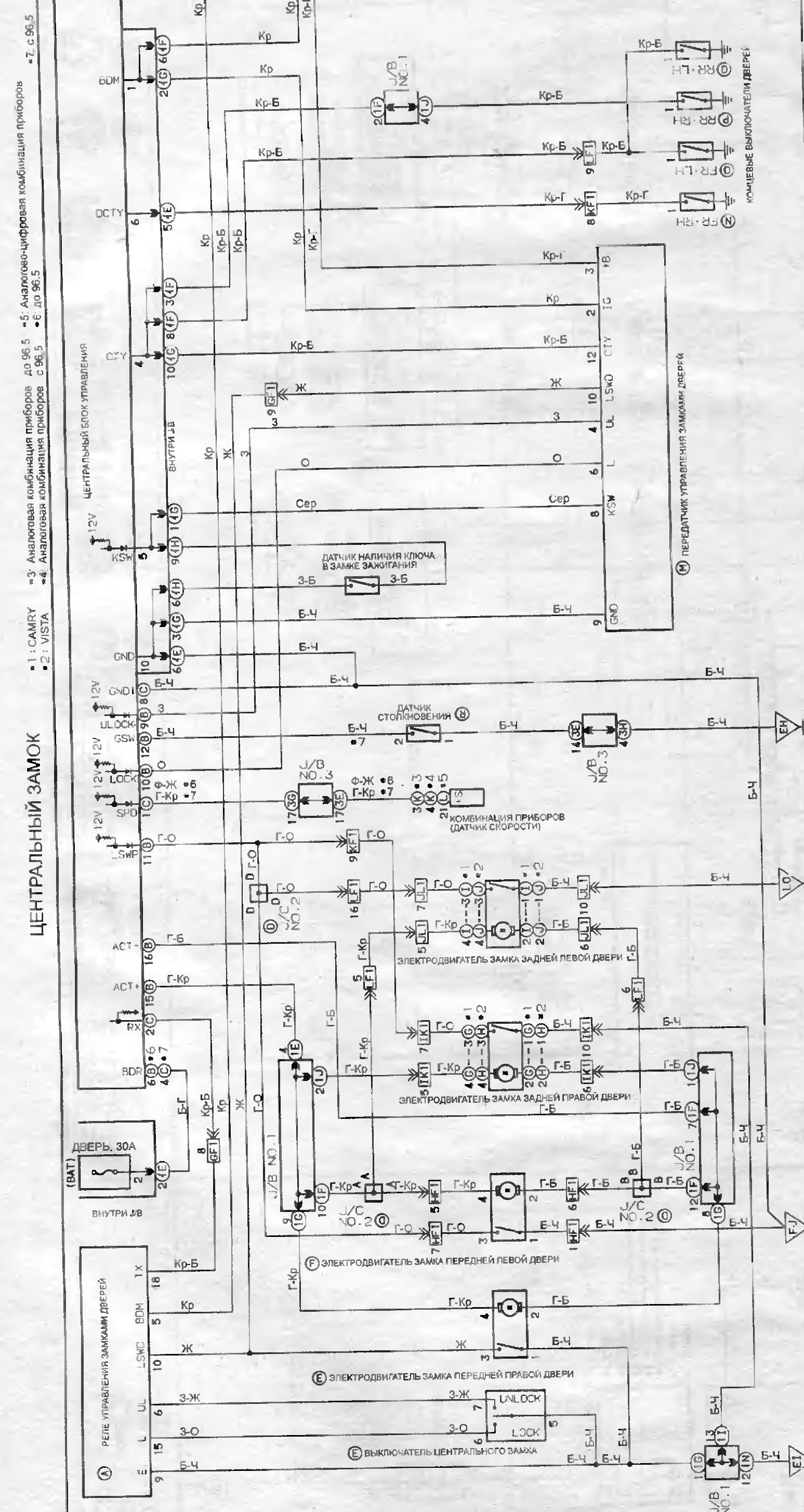
Так не прокатит, пробовали. С дверей идет сигнал управления по шине данных. Нужно подключаться или к контактам кнопки в дверях, или непосредственно в блок управления электрооборудованием к ножкам реле. Если подключаться на провода которые идут на замки, то они в исходном положении на массе.


Вложения:
ЦЗ.jpg
ЦЗ.jpg [ 520.65 КБ | Просмотров: 7810 ]

_________________
Vista Ardeo 1999, SV50, D4, Мультик, TV...
Вернуться к началу
 Профиль Отправить email  
Ответить на тему 
 Заголовок сообщения: Re: Вопросы и решения по сигнализации tomahawk..
СообщениеДобавлено: 04 сен 2015, 22:57 
Не в сети
Специалист
Специалист
Аватара пользователя

Зарегистрирован: 19 сен 2010, 03:00
Сообщения: 498
Тем: 21
Откуда: Новосибирск
Машина: Toyota Vista Ardeo
О машине: SV-50 3S-FSE 2000г. рестайл
Репутация: 629
Vyatich писал(а):
Так не прокатит, пробовали. С дверей идет сигнал управления по шине данных. Нужно подключаться или к контактам кнопки в дверях, или непосредственно в блок управления электрооборудованием к ножкам реле. Если подключаться на провода которые идут на замки, то они в исходном положении на массе.
На силовые провода подключаться нельзя (по крайней мере на прямую). К сожалению не могу вспомнить 40 кузов, но не помню чтобы с ними били проблемы, вот Марк, Креста, Чайзер тех времен, там да. А что мешает подключиться в точки указанные мной на схеме.
P.S. Нашёл на профильном сайте Камри 40 левый руль, подключение в разъеме из двери по минусу, цвет проводов фиолет-закр., зеленый-откр.


Вложения:
ЦЗ--.jpg
ЦЗ--.jpg [ 478.55 КБ | Просмотров: 7803 ]


Последний раз редактировалось an99dre 04 сен 2015, 23:18, всего редактировалось 1 раз.
Вернуться к началу
 Профиль Отправить email  
Ответить на тему 
 Заголовок сообщения: Re: Вопросы и решения по сигнализации tomahawk..
СообщениеДобавлено: 04 сен 2015, 23:08 
Не в сети
модератор
Аватара пользователя

Зарегистрирован: 27 окт 2008, 04:00
Сообщения: 12688
Тем: 15
Откуда: Вятка
Машина: др. Японка
О машине: Toyota Prius 51
Репутация: 2380
Так я же выше писал, левые точки подключения это в двери на блоке(причем не на проводах, а именно в блоке у кнопок), а правые оба сидят на массе, схему я скинул с 40-ой. Думаю это уже не актуально, автор вопроса не светится.

_________________
Vista Ardeo 1999, SV50, D4, Мультик, TV...


Вернуться к началу
 Профиль Отправить email  
Ответить на тему 
 Заголовок сообщения: Re: Вопросы и решения по сигнализации tomahawk..
СообщениеДобавлено: 04 сен 2015, 23:23 
Не в сети
Специалист
Специалист
Аватара пользователя

Зарегистрирован: 19 сен 2010, 03:00
Сообщения: 498
Тем: 21
Откуда: Новосибирск
Машина: Toyota Vista Ardeo
О машине: SV-50 3S-FSE 2000г. рестайл
Репутация: 629
Vyatich писал(а):
Так я же выше писал, левые точки подключения это в двери на блоке(причем не на проводах, а именно в блоке у кнопок), а правые оба сидят на массе, схему я скинул с 40-ой. Думаю это уже не актуально, автор вопроса не светится.

Левые точки на схеме обозначены цвета проводов, а это значит внешние провода к которым можно подключится, а не внутреннее соединение. Правые точки не должны сидеть на массе они в блоке "подтянуты" к 12в. см. схему. На всех японских авто управление идет только по минусу.
P.S. Нашёл на профильном сайте Камри 40 левый руль, подключение в разъеме из двери по минусу, цвет проводов фиолет-закр., зеленый-откр.


Вернуться к началу
 Профиль Отправить email  
Ответить на тему 

Показать сообщения за:  Поле сортировки  
Начать новую тему Ответить на тему

 [ Сообщений: 154 ]  На страницу Пред.  1 ... 6, 7, 8, 9, 10, 11  След.





* Поиск по сайту Вверх Вниз

Кто сейчас на конференции

Сейчас этот форум просматривают: нет зарегистрированных пользователей и гости: 0


Вы не можете начинать темы
Вы не можете отвечать на сообщения
Вы не можете редактировать свои сообщения
Вы не можете удалять свои сообщения
Вы не можете добавлять вложения

Найти:
Перейти:  
Текущее время: 07 ноя 2025, 13:32
Часовой пояс: UTC + 7 часов
Powered by phpbb. (c) VistaClub.ru.    * Статистика