* Поиск по сайту Вверх Вниз



Начать новую тему Ответить на тему  [ Сообщений: 21 ]  На страницу 1, 2  След.
Автор Сообщение
 Заголовок сообщения: Потерялся контакт на правый ближний свет
СообщениеДобавлено: 29 сен 2008, 01:09 
Не в сети
Любитель
Любитель
Аватара пользователя

Зарегистрирован: 13 сен 2008, 03:00
Сообщения: 39
Тем: 8
Откуда: ЕкатеринодарЪ
Репутация: 0
Рекламные ссылки. Показывается только незарегистрированным пользователям


Вечер добрый. Такая ситуация - где-то пропал контакт в проводе от предохранителя до непосредственно разъема. На предохранители напруга есть, на разъеме - нет. Лампа правого ближнего света. От разъема под лампу провода уходят куда-то вниз, под радиатор. Если кто-нибудь проверял проводку, скажите, как добраться до места прохождения проводов?
Есть ещё предположение, что потерялся контакт на нижних клемах предохранителя. Но я не знаю, как снять этот блок с предохранителями. Может кто чего-нибудь когда-нибудь похожее делал, подскажите, в каком направлении двигаться?:)


Вернуться к началу
 Профиль  
Ответить на тему 

 Заголовок сообщения:
СообщениеДобавлено: 29 сен 2008, 21:24 
Не в сети
Специалист
Специалист
Аватара пользователя

Зарегистрирован: 20 авг 2007, 03:00
Сообщения: 493
Тем: 8
Откуда: Северск Томская область
Репутация: 0
А с чего ты взял, что провод от предохранителя идёт на лампочку?
Схему смотрел?
А где в этом случае реле включения света?
Бери книжку, и по схеме по цветам иди по всей цепи.
Наврное реле накрылось скорее всего.

_________________
Губит людей не пиво...
Vista Ardeo 180S июнь 2001 (1ZZ-FE)
LAA Shikoku 2007 -> Хамада -> Владик -> Новосиб -> Северск
Wish 180X ноябрь 2010 (2ZR-FAE)
TAA Yokohama 2013 -> Осака ->Владик -> Новосиб -> Северск


Вернуться к началу
 Профиль Отправить email  
Ответить на тему 
 Заголовок сообщения:
СообщениеДобавлено: 30 сен 2008, 02:13 
Не в сети
Любитель
Любитель
Аватара пользователя

Зарегистрирован: 13 сен 2008, 03:00
Сообщения: 39
Тем: 8
Откуда: ЕкатеринодарЪ
Репутация: 0
Ну, я из чего такие выводы сделал. Когда включаешь ближний свет, щелкает реле. По звуку определил его местонахождение:) Проверил - оно. Если вытаскиваешь его, перестает щелкать реле и замыкаться ближний свет. Логика такая - пока не включишь ближний свет, на предохраниетеле "+" нет. Следовательно реле стоит перед предохранителем в цепи. На обоих предоранителях ( правая и левая фара - 13й и 15й предохранитель) есть "+". Схему еще смотрел, ибо её нету(((
На ипонском скачать мануал с Доков сайта? У нас в городе вряд ли найдешь в переводе.
---
Просот вывод врое напращивается сам собой - реле щелкает и замыкает какие-ток аонтакты, после чего поялвяется "+" на обоих предохранителях. А вот дальше, на один из патронов лампы "+" приходит, а овт на друго - нед(


Вернуться к началу
 Профиль  
Ответить на тему 
 Заголовок сообщения:
СообщениеДобавлено: 30 сен 2008, 06:00 
Не в сети
Гуру
Гуру
Аватара пользователя

Зарегистрирован: 08 авг 2007, 03:00
Сообщения: 1169
Тем: 42
Откуда: Хабаровск
Репутация: 86
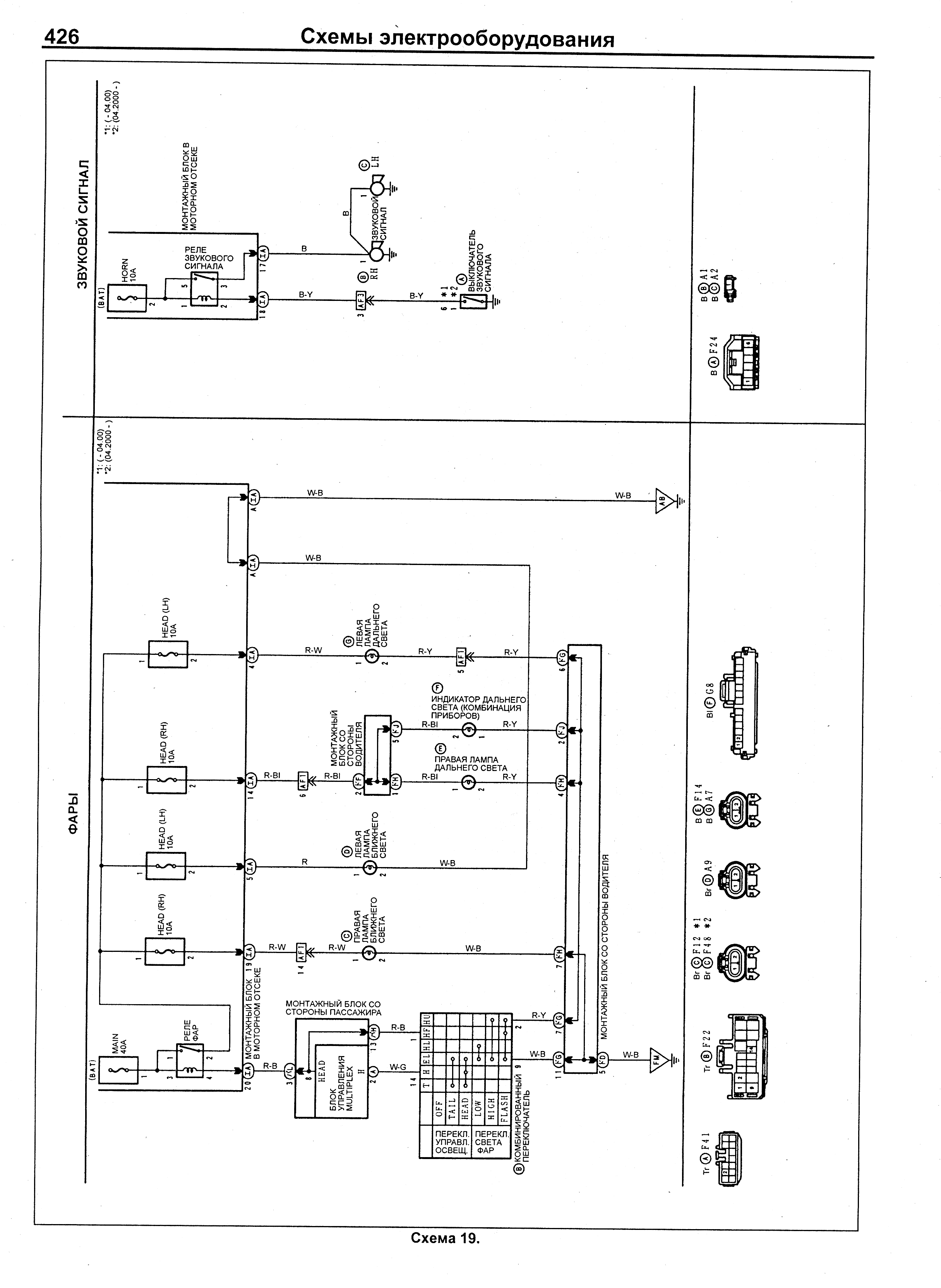
Электросхема фар:
ftp://king.pp.ru/fari.gif

_________________
А связь у меня никогда не обpыва¬%Я(¦P^1AZFSE NO CARRIER


Вернуться к началу
 Профиль  
Ответить на тему 
 Заголовок сообщения:
СообщениеДобавлено: 30 сен 2008, 20:58 
Не в сети
Любитель
Любитель
Аватара пользователя

Зарегистрирован: 13 сен 2008, 03:00
Сообщения: 39
Тем: 8
Откуда: ЕкатеринодарЪ
Репутация: 0
ссылка не работает..
если можна, на мыло скинуть?)
shenhauzen (цобако) mail.ru


Вернуться к началу
 Профиль  
Ответить на тему 
 Заголовок сообщения:
СообщениеДобавлено: 01 окт 2008, 09:35 
Не в сети
Специалист
Специалист
Аватара пользователя

Зарегистрирован: 03 окт 2006, 03:00
Сообщения: 231
Тем: 28
Откуда: Новосибирск
Репутация: 24
и мне на мылцо схемку плиз, а то на обеих передних фарах пропали габариты.
872tea(собако)майл.ру

_________________
Vista Ardeo 3S-FSE 1999г.в.


Вернуться к началу
 Профиль  
Ответить на тему 
 Заголовок сообщения:
СообщениеДобавлено: 01 окт 2008, 11:58 
Не в сети
Специалист
Специалист
Аватара пользователя

Зарегистрирован: 20 авг 2007, 03:00
Сообщения: 493
Тем: 8
Откуда: Северск Томская область
Репутация: 0
На схеме как раз на правой ближней лампочке (на левой такого нет)
есть деталь AF1 это вероятно разъём. Вот его то и надо отыскать, через него и дальний идёт. Иди по красному с белой полосой проводу.

_________________
Губит людей не пиво...
Vista Ardeo 180S июнь 2001 (1ZZ-FE)
LAA Shikoku 2007 -> Хамада -> Владик -> Новосиб -> Северск
Wish 180X ноябрь 2010 (2ZR-FAE)
TAA Yokohama 2013 -> Осака ->Владик -> Новосиб -> Северск


Вернуться к началу
 Профиль Отправить email  
Ответить на тему 
 Заголовок сообщения:
СообщениеДобавлено: 01 окт 2008, 16:30 
Не в сети
Любитель
Любитель
Аватара пользователя

Зарегистрирован: 13 сен 2008, 03:00
Сообщения: 39
Тем: 8
Откуда: ЕкатеринодарЪ
Репутация: 0
А дальний у меня работает)))
как искать неисправность, оно то понятно)) Просто, может кто уже делал что-то похожее, подсказал бы, в каком районе может быть спрятан этот AF1? А так придется пол капота разбирать, пока найдешь где провод идет.. Блин..


Вернуться к началу
 Профиль  
Ответить на тему 
 Заголовок сообщения:
СообщениеДобавлено: 02 окт 2008, 02:38 
Не в сети
Любитель
Любитель
Аватара пользователя

Зарегистрирован: 13 сен 2008, 03:00
Сообщения: 39
Тем: 8
Откуда: ЕкатеринодарЪ
Репутация: 0
короче, нуивовбаню, эту электрику! Поеду к мастерам. Сегодня вечер убил безуспешно снова. Так вечно можно ковыряцо в проводке)


Вернуться к началу
 Профиль  
Ответить на тему 
 Заголовок сообщения:
СообщениеДобавлено: 02 окт 2008, 19:08 
Не в сети
Гуру
Гуру
Аватара пользователя

Зарегистрирован: 08 авг 2007, 03:00
Сообщения: 1169
Тем: 42
Откуда: Хабаровск
Репутация: 86
ok


Вложения:
fari.gif
fari.gif [ 184.17 КБ | Просмотров: 4109 ]

_________________
А связь у меня никогда не обpыва¬%Я(¦P^1AZFSE NO CARRIER
Вернуться к началу
 Профиль  
Ответить на тему 
 Заголовок сообщения: Не работает правая фара ближнего света.
СообщениеДобавлено: 25 мар 2012, 03:19 
Не в сети
Любитель
Любитель

Зарегистрирован: 25 мар 2012, 03:15
Сообщения: 21
Тем: 1
Машина: Toyota Vista Ardeo
Репутация: 0
Всем привет, вообщем столкнулся с проблемой что не работает правая фара ближнего света, вначале думал что потухла лампочка но после того как заменил ее проблема не исчезла. Проверял предохранители, тоже все хорошо, менял лампочки местами левую и правую, при чем получилось так что обе фары после этого перестали работать.
Кто нить может подсказать, возможно ли эту проблему решить самостоятельно или лучше надо обратиться в мастерскую?


Вернуться к началу
 Профиль Отправить email  
Ответить на тему 
 Заголовок сообщения: Re: Не работает правая фара ближнего света.
СообщениеДобавлено: 27 мар 2012, 07:13 
Не в сети
Специалист
Специалист
Аватара пользователя

Зарегистрирован: 01 фев 2011, 08:09
Сообщения: 429
Тем: 13
Откуда: Регион 65
Машина: Toyota Vista Ardeo
О машине: SV55, 3S-FE, 4WD, 1999г
Репутация: 241
левая горит а правая нет, предохранители тут не при чем. Смотри проводку.

_________________
Езжу:
VISTA ARDEO 1998г SV55, 3S-FE, 4WD, мультик.
Бывшие:
VISTA ARDEO 1999г SV55, 3S-FE, 4WD, с обвесом.
VISTA 1997г. SV-43, 3S-FE, 4WD, SEDAN


Вернуться к началу
 Профиль Отправить email  
Ответить на тему 
 Заголовок сообщения: Re: Не работает правая фара ближнего света.
СообщениеДобавлено: 04 июл 2012, 17:36 
Не в сети
Начинающий
Начинающий

Зарегистрирован: 09 мар 2011, 00:21
Сообщения: 16
Тем: 2
Машина: Toyota Vista Ardeo
О машине: sv55. 4wd. 3sfe очень нравится !!!
Репутация: 0
opana... писал(а):
Всем привет, вообщем столкнулся с проблемой что не работает правая фара ближнего света, вначале думал что потухла лампочка но после того как заменил ее проблема не исчезла. Проверял предохранители, тоже все хорошо, менял лампочки местами левую и правую, при чем получилось так что обе фары после этого перестали работать.
Кто нить может подсказать, возможно ли эту проблему решить самостоятельно или лучше надо обратиться в мастерскую?


Ну как с проблемой , решилась ? У меня такая же фигня , тока с левым ближним светом :?:


Вернуться к началу
 Профиль Отправить email  
Ответить на тему 
 Заголовок сообщения: Re: Не работает правая фара ближнего света.
СообщениеДобавлено: 17 июл 2012, 09:20 
Не в сети
Начинающий
Начинающий

Зарегистрирован: 09 мар 2011, 00:21
Сообщения: 16
Тем: 2
Машина: Toyota Vista Ardeo
О машине: sv55. 4wd. 3sfe очень нравится !!!
Репутация: 0
Мистика , поменял лампы местами и все заработало :roll:


Вернуться к началу
 Профиль Отправить email  
Ответить на тему 
 Заголовок сообщения: Не горит правый ближний свет
СообщениеДобавлено: 31 янв 2013, 20:09 
Не в сети
Гуру
Гуру
Аватара пользователя

Зарегистрирован: 02 июн 2012, 20:20
Сообщения: 1510
Тем: 42
Машина: Toyota Vista
О машине: ZZV50 (2001), Jaguar X-Type (2007)
Репутация: 385
Ребят, машина постояла двое суток, щас вечером завёл, погрел. Включаю свет и бац, правый ближний через доли секунды погас. Поставил запасную - не горит. Подумал, что попалась бракованая, поменял их местами, а она слева горит, значит дело не в лампочке. Что может быть??


Поправьте название темы, писал торопился :)

Добавлено спустя 42 минуты 16 секунд:
Почитал, порассуждал. Для себя узнал, что оказывается идут разные предохранители на левую и правую ближнюю фары. Завтра проверю их. Надеюсь, что всего лишь он. А то расстроился, сразу же штраф схлопотал, до магазина доехал :(

_________________
https://www.instagram.com/efgen_z/


Вернуться к началу
 Профиль  
Ответить на тему 

Показать сообщения за:  Поле сортировки  
Начать новую тему Ответить на тему

 [ Сообщений: 21 ]  На страницу 1, 2  След.





* Поиск по сайту Вверх Вниз

Кто сейчас на конференции

Сейчас этот форум просматривают: нет зарегистрированных пользователей и гости: 0


Вы не можете начинать темы
Вы не можете отвечать на сообщения
Вы не можете редактировать свои сообщения
Вы не можете удалять свои сообщения
Вы не можете добавлять вложения

Найти:
Перейти:  
Текущее время: 27 май 2026, 04:46
Часовой пояс: UTC + 7 часов
Powered by phpbb. (c) VistaClub.ru.    * Статистика