* Поиск по сайту Вверх Вниз



Начать новую тему Ответить на тему  [ Сообщений: 16 ]  На страницу Пред.  1, 2
Автор Сообщение
 Заголовок сообщения: Re: Включение света после запуска
СообщениеДобавлено: 20 июн 2017, 15:49 
Не в сети
Специалист
Специалист
Аватара пользователя

Зарегистрирован: 15 ноя 2015, 08:26
Сообщения: 246
Откуда: г. Зима Иркутская.обл
Машина: Toyota Vista
О машине: ZZV50-98г, 1ZZ-07г, U240E. 2WD. BESMK
Репутация: 421
Рекламные ссылки. Показывается только незарегистрированным пользователям


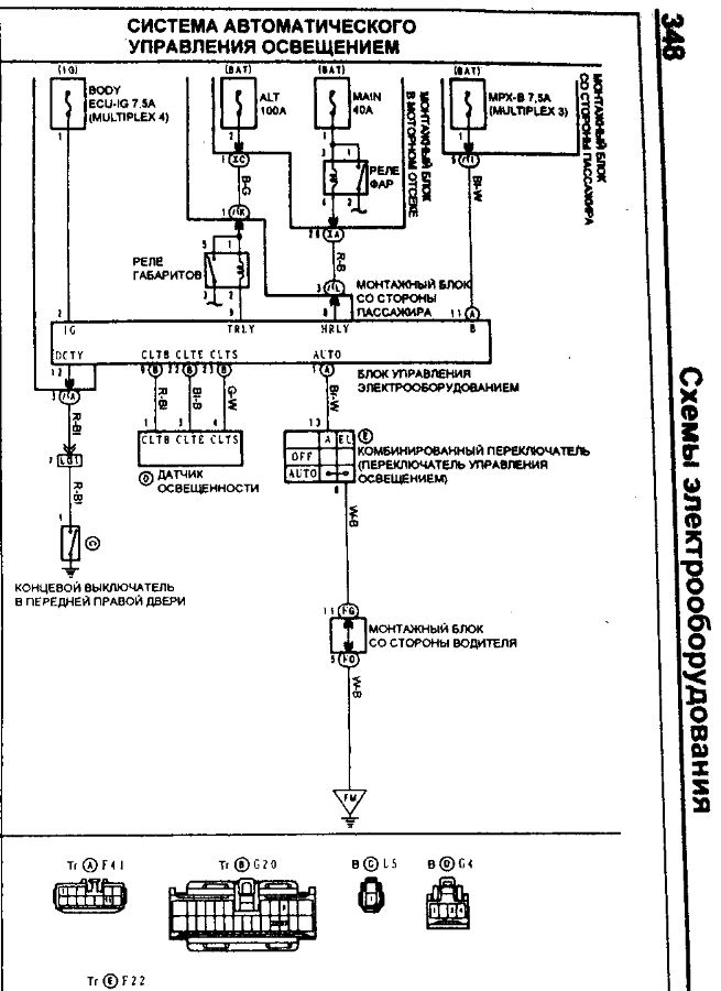
смотри предохранители. тут вроде больше нечего смотреть
viewtopic.php?t=1024225


Вложения:
напоминалка.jpg
напоминалка.jpg [ 174.11 КБ | Просмотров: 629 ]
Снимок1.JPG
Снимок1.JPG [ 107.21 КБ | Просмотров: 619 ]

_________________
Изображение
Вернуться к началу
 Профиль Отправить email  
Ответить на тему 

Показать сообщения за:  Поле сортировки  
Начать новую тему Ответить на тему

 [ Сообщений: 16 ]  На страницу Пред.  1, 2





* Поиск по сайту Вверх Вниз

Кто сейчас на конференции

Сейчас этот форум просматривают: нет зарегистрированных пользователей и гости: 0


Вы не можете начинать темы
Вы не можете отвечать на сообщения
Вы не можете редактировать свои сообщения
Вы не можете удалять свои сообщения
Вы не можете добавлять вложения

Найти:
Перейти:  
cron
Текущее время: 16 фев 2026, 04:49
Часовой пояс: UTC + 7 часов
Powered by phpbb. (c) VistaClub.ru.    * Статистика