* Поиск по сайту Вверх Вниз



Начать новую тему Ответить на тему  [ Сообщений: 11 ] 
Автор Сообщение
 Заголовок сообщения: Звуковой повторитель сигнала поворотников.
СообщениеДобавлено: 31 янв 2013, 16:43 
Не в сети
Любитель
Любитель
Аватара пользователя

Зарегистрирован: 01 фев 2011, 20:39
Сообщения: 77
Тем: 4
Откуда: 25-rus Дальнегорск
Машина: Toyota Vista Ardeo
О машине: ZZV50, 1ZZ, 1998г., пробег 223000
Репутация: 230
Рекламные ссылки. Показывается только незарегистрированным пользователям


Давно задумывался реализовать чтобы мигание поворотников дублировалось звуковым сигналом. Пищалку на 12 вольт сообразить не проблема. Но куда лучше и проще её подключать чтобы она сигнализировала левый и правый повортники и не оказывала влияние на штатную схему?
Поделитесь, кто уже реализовал себе такое. Может будут идеи. :rus:

PS\ Каждому водителю хоть раз в жизни доводилось видеть как едет автомобиль с мигающим поворотником и вводит в заблуждение других участников :-x . Хочу впредь избегать подобных ситуаций. :neutral:

_________________
Детство - это когда кот старше тебя.

Изображение


Вернуться к началу
 Профиль Отправить email  
Ответить на тему 

 Заголовок сообщения: Re: Звуковой повторитель сигнала поворотников.
СообщениеДобавлено: 31 янв 2013, 17:44 
Не в сети
Профи
Профи
Аватара пользователя

Зарегистрирован: 04 сен 2011, 15:49
Сообщения: 650
Тем: 3
Машина: Toyota Vista Ardeo
О машине: SV-50 3S-не D-4
Репутация: 570
Юрий Д. писал(а):
Давно задумывался реализовать чтобы мигание поворотников дублировалось звуковым сигналом. Пищалку на 12 вольт сообразить не проблема. Но куда лучше и проще её подключать чтобы она сигнализировала левый и правый повортники и не оказывала влияние на штатную схему?
Поделитесь, кто уже реализовал себе такое. Может будут идеи. :rus:


Плавала в моей голове такая мысль, только не на пищалке сделать, а на колокольчике от старого спидометра. Делается очень просто. Надо подключиться к кнопке аварийной сигнализации двумя проводами, к левой стороне поворотов одним проводом и к правой стороне другим. При включенной аварийке колокольчик будет молчать, а на лево на право приятно брякать. А можно сделать чтобы и на аварийку реагировал. Только мне показалась эта задумка слишком жигулистической и я её не реализовал.


Вернуться к началу
 Профиль  
Ответить на тему 
 Заголовок сообщения: Re: Звуковой повторитель сигнала поворотников.
СообщениеДобавлено: 01 фев 2013, 04:58 
Не в сети
Любитель
Любитель
Аватара пользователя

Зарегистрирован: 01 фев 2011, 20:39
Сообщения: 77
Тем: 4
Откуда: 25-rus Дальнегорск
Машина: Toyota Vista Ardeo
О машине: ZZV50, 1ZZ, 1998г., пробег 223000
Репутация: 230
Не приходилось в руках держать "колокольчики" от старых авто и потому не знаком с принципом их работы (нужно подать 12 вольт на питание схемы или на управление схемой пищалки).

Про аварийку тоже думал. Надо будет выяснять какое напряжение на включенной кнопке (постоянное или прерывистое), а может вообще его не станет если кнопка подключает массу.

_________________
Детство - это когда кот старше тебя.

Изображение


Вернуться к началу
 Профиль Отправить email  
Ответить на тему 
 Заголовок сообщения: Re: Звуковой повторитель сигнала поворотников.
СообщениеДобавлено: 01 фев 2013, 05:35 
Не в сети
Профи
Профи
Аватара пользователя

Зарегистрирован: 04 сен 2011, 15:49
Сообщения: 650
Тем: 3
Машина: Toyota Vista Ardeo
О машине: SV-50 3S-не D-4
Репутация: 570
Юрий Д. писал(а):
Не приходилось в руках держать "колокольчики" от старых авто и потому не знаком с принципом их работы (нужно подать 12 вольт на питание схемы или на управление схемой пищалки).

Про аварийку тоже думал. Надо будет выяснять какое напряжение на включенной кнопке (постоянное или прерывистое), а может вообще его не станет если кнопка подключает массу.

На Ардео кнопка аварийки коммутирует реле поворотов с лампочками.Провода зеленый с желтой полосой это правая сторона, зеленый с черной левая. А там уже либо диодная сборка, либо диодный мост в зависимости от пожеланий.


Вернуться к началу
 Профиль  
Ответить на тему 
 Заголовок сообщения: Re: Звуковой повторитель сигнала поворотников.
СообщениеДобавлено: 01 фев 2013, 05:51 
Не в сети
Любитель
Любитель
Аватара пользователя

Зарегистрирован: 01 фев 2011, 20:39
Сообщения: 77
Тем: 4
Откуда: 25-rus Дальнегорск
Машина: Toyota Vista Ardeo
О машине: ZZV50, 1ZZ, 1998г., пробег 223000
Репутация: 230
Дмитрий1983 писал(а):
На Ардео кнопка аварийки коммутирует реле поворотов с лампочками.
Если я правильно понял, то эта кнопка дублирует рычаг на руле и подключает + на реле.

ЗЫ\ Придётся самому разбираться со схемой в книге. На морозе разбирать панель не лучший вариант.

Дмитрий1983 писал(а):
А там уже либо диодная сборка, либо диодный мост в зависимости от пожеланий.
Диодные развязки - это мелочи. С этим проблем не будет.

_________________
Детство - это когда кот старше тебя.

Изображение


Вернуться к началу
 Профиль Отправить email  
Ответить на тему 
 Заголовок сообщения: Re: Звуковой повторитель сигнала поворотников.
СообщениеДобавлено: 17 май 2013, 19:42 
Не в сети
Любитель
Любитель
Аватара пользователя

Зарегистрирован: 01 фев 2011, 20:39
Сообщения: 77
Тем: 4
Откуда: 25-rus Дальнегорск
Машина: Toyota Vista Ardeo
О машине: ZZV50, 1ZZ, 1998г., пробег 223000
Репутация: 230
Сегодня реализовал свою идею в жизни. Пищалку мне подарил сосед от старых часов. Она у него на жигулях стояла. Диоды мне тоже подарили, сказали что по току - с запасом.


Вложения:
Комментарий к файлу: чтобы подключить пищалку понадобится вынуть магнитофон и отключить разъём из аварийки.
1.jpg
1.jpg [ 38.86 КБ | Просмотров: 9391 ]
Комментарий к файлу: Для подключения нам понадобятся два крайних справа зелёных провода в нижнем ряду и два диода для развязки цепей ламп правых и левых поворотников.
2.jpg
2.jpg [ 32.61 КБ | Просмотров: 9391 ]
Комментарий к файлу: У диодов выводы оказались достаточно толстыми чтобы их можно было вставить в пазы клемм разъёма. Контакт получился вполне надежным.
3.jpg
3.jpg [ 33.38 КБ | Просмотров: 9391 ]
Комментарий к файлу: Изолируем и фиксируем диоды.
4.jpg
4.jpg [ 33.02 КБ | Просмотров: 9391 ]
Комментарий к файлу: минусовой провод от пищалки подключаем где нам удобно.
5.jpg
5.jpg [ 38.75 КБ | Просмотров: 9391 ]

_________________
Детство - это когда кот старше тебя.

Изображение
Вернуться к началу
 Профиль Отправить email  
Ответить на тему 
 Заголовок сообщения: Re: Звуковой повторитель сигнала поворотников.
СообщениеДобавлено: 19 фев 2016, 18:29 
Не в сети
Профи
Профи
Аватара пользователя

Зарегистрирован: 04 сен 2011, 15:49
Сообщения: 650
Тем: 3
Машина: Toyota Vista Ardeo
О машине: SV-50 3S-не D-4
Репутация: 570
Тоже сделал себе. Взял реле поворотов от японского мопеда(HONDA DIO 50), оно сделано громким специально. Разобрал его, подпаялся к контактам обмотки этого реле, предварительно перерезал дорожки к ней , получилось что-то вроде динамика. Вывел два провода. Одиним проводом подключился к левой стороне поворотов, вторым к правой, на аварийке тихо щелкает одно штатное реле, налево или направо щелкают оба. Звук щелчков реле усилился раза в три.


Вложения:
Комментарий к файлу: Подключился к этим проводам
Screenshot_2016-02-19-19-54-39.png
Screenshot_2016-02-19-19-54-39.png [ 579.88 КБ | Просмотров: 6012 ]
Комментарий к файлу: Реле такое
Screenshot_2016-02-19-19-53-45.png
Screenshot_2016-02-19-19-53-45.png [ 599.95 КБ | Просмотров: 6012 ]
Комментарий к файлу: Тут ему и место
Screenshot_2016-02-19-21-24-25.png
Screenshot_2016-02-19-21-24-25.png [ 550.28 КБ | Просмотров: 6008 ]
Вернуться к началу
 Профиль  
Ответить на тему 
 Заголовок сообщения: Re: Звуковой повторитель сигнала поворотников.
СообщениеДобавлено: 20 фев 2016, 12:50 
Не в сети
Гуру
Гуру
Аватара пользователя

Зарегистрирован: 09 янв 2011, 23:27
Сообщения: 1287
Тем: 17
Откуда: Новосибирск
Машина: Toyota Vista
О машине: ZZV 50-0019594 1ZZ-FE 1999г св-серый
Репутация: 149
Идея хорошая,у жены когда ДТП было то судья при просмотре видео с нашего рега-говорила ну не слышу я что поворот включен.А так думаю будет норм слышно.А если таким макаром поставить 2е наше реле?или так же тихо будет?

_________________
Изображение
Чем дольше живешь в нашей стране, тем больше хочется из нее свалить.
http://remont-1zz.ru/ + Регулировка зазоров клапанов (1ZZ-FE) - JEKA480


Вернуться к началу
 Профиль Отправить email  
Ответить на тему 
 Заголовок сообщения: Re: Звуковой повторитель сигнала поворотников.
СообщениеДобавлено: 20 фев 2016, 16:30 
Не в сети
Профи
Профи
Аватара пользователя

Зарегистрирован: 04 сен 2011, 15:49
Сообщения: 650
Тем: 3
Машина: Toyota Vista Ardeo
О машине: SV-50 3S-не D-4
Репутация: 570
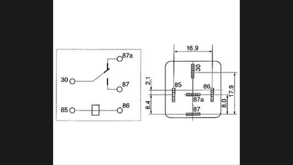
Тогда проще есть вариант, такое реле должно быть в любом автомагазине, стоит не дорого. Перепаивать ничего не надо, а если закрепить на металл, к примеру на болтик крепления магнитофона, слышно его будет не плохо.


Вложения:
Комментарий к файлу: Реле стандартное 12В.
Реле.png
Реле.png [ 188.47 КБ | Просмотров: 5981 ]


Последний раз редактировалось Дмитрий1983 20 фев 2016, 16:32, всего редактировалось 1 раз.
Вернуться к началу
 Профиль  
Ответить на тему 
 Заголовок сообщения: Re: Звуковой повторитель сигнала поворотников.
СообщениеДобавлено: 20 фев 2016, 16:32 
Не в сети
Гуру
Гуру
Аватара пользователя

Зарегистрирован: 09 янв 2011, 23:27
Сообщения: 1287
Тем: 17
Откуда: Новосибирск
Машина: Toyota Vista
О машине: ZZV 50-0019594 1ZZ-FE 1999г св-серый
Репутация: 149
А провода какой куда к этому реле?

_________________
Изображение
Чем дольше живешь в нашей стране, тем больше хочется из нее свалить.
http://remont-1zz.ru/ + Регулировка зазоров клапанов (1ZZ-FE) - JEKA480


Вернуться к началу
 Профиль Отправить email  
Ответить на тему 
 Заголовок сообщения: Re: Звуковой повторитель сигнала поворотников.
СообщениеДобавлено: 20 фев 2016, 16:43 
Не в сети
Профи
Профи
Аватара пользователя

Зарегистрирован: 04 сен 2011, 15:49
Сообщения: 650
Тем: 3
Машина: Toyota Vista Ardeo
О машине: SV-50 3S-не D-4
Репутация: 570
Подрисовать стрелочки не могу. 85 и 86 клемма, а в разьеме аварийки на те же два провода все равно какой куда.

Добавлено спустя 13 минут 37 секунд:
Да и ещё, повороты с отключенной кнопкой аварийки не работают, провода на фото подоткнуты для наглядности.


Вложения:
Контакты.png
Контакты.png [ 95.16 КБ | Просмотров: 5980 ]
Вернуться к началу
 Профиль  
Ответить на тему 

Показать сообщения за:  Поле сортировки  
Начать новую тему Ответить на тему

 [ Сообщений: 11 ] 





* Поиск по сайту Вверх Вниз

Кто сейчас на конференции

Сейчас этот форум просматривают: нет зарегистрированных пользователей и гости: 10


Вы не можете начинать темы
Вы не можете отвечать на сообщения
Вы не можете редактировать свои сообщения
Вы не можете удалять свои сообщения
Вы не можете добавлять вложения

Найти:
Перейти:  
Текущее время: 02 май 2026, 02:22
Часовой пояс: UTC + 7 часов
Powered by phpbb. (c) VistaClub.ru.    * Статистика