* Поиск по сайту Вверх Вниз



Начать новую тему Ответить на тему  [ Сообщений: 12 ] 
Автор Сообщение
 Заголовок сообщения: Подойдет ли такой генератор на мой двигатель ?
СообщениеДобавлено: 03 фев 2011, 18:59 
Не в сети
мегамозг
Аватара пользователя

Зарегистрирован: 03 янв 2011, 15:15
Сообщения: 608
Тем: 32
Откуда: Алтайский край г.Заринск
Машина: Toyota Vista
О машине: Хонда CR-V 2000г.вSV50 2000г.в.3S-FSE
Репутация: 50
Рекламные ссылки. Показывается только незарегистрированным пользователям


нашел генератор во такой
подойдет или нет на мой двигатель ?


Вложения:
PHOT0001.jpg
PHOT0001.jpg [ 249.26 КБ | Просмотров: 2786 ]
PHOT0002.jpg
PHOT0002.jpg [ 263.23 КБ | Просмотров: 2786 ]
PHOT0003.jpg
PHOT0003.jpg [ 198.74 КБ | Просмотров: 2786 ]
PHOT0004.jpg
PHOT0004.jpg [ 188.67 КБ | Просмотров: 2786 ]

_________________
С уважением troyanlimit! Изображение
Вернуться к началу
 Профиль Отправить email  
Ответить на тему 

 Заголовок сообщения: Re: подойдет или нет
СообщениеДобавлено: 03 фев 2011, 19:24 
Не в сети
модератор
Аватара пользователя

Зарегистрирован: 05 май 2009, 03:00
Сообщения: 6759
Тем: 72
Откуда: Ставрополье
Блог: Посмотреть блог (7)
Машина: Toyota Vista
О машине: седан SV50, 3S-FSE, U240E, 98г.
Репутация: 1473
а цифры на нём какие, чёт не видно... напиши чё на нём написанно (буквы\цифры), можно будет пробить через каталоги, хотя бы на экзисте..
Родной по экзисту имеет номер 27060-74850.

_________________
Случайности не случайны...


Вернуться к началу
 Профиль  
Ответить на тему 
 Заголовок сообщения: Re: подойдет или нет
СообщениеДобавлено: 03 фев 2011, 20:26 
Не в сети
мегамозг
Аватара пользователя

Зарегистрирован: 03 янв 2011, 15:15
Сообщения: 608
Тем: 32
Откуда: Алтайский край г.Заринск
Машина: Toyota Vista
О машине: Хонда CR-V 2000г.вSV50 2000г.в.3S-FSE
Репутация: 50
на табличке написано:

toyota 27060-74220
12v 100211-8470
denso 7k27

_________________
С уважением troyanlimit! Изображение


Вернуться к началу
 Профиль Отправить email  
Ответить на тему 
 Заголовок сообщения: Re: Подойдет ли такой генератор на мой двигатель ?
СообщениеДобавлено: 03 фев 2011, 22:32 
Не в сети
Гуру
Гуру
Аватара пользователя

Зарегистрирован: 05 июл 2010, 03:00
Сообщения: 1118
Тем: 2
Откуда: Амурская обл.
Машина: Toyota Vista Ardeo
О машине: VISTA продана теперь WISH,1ZZ, 2008г.
Репутация: 210
На фишке возле клем должны буквы быть какие не помню. Обозначают возбуждение, контрольку.
Если совпадают ставь. Интегралка на всех держит около 14 вольт, если по мощьности слабже
чуть больше грется будет.


Вернуться к началу
 Профиль  
Ответить на тему 
 Заголовок сообщения: Re: Подойдет ли такой генератор на мой двигатель ?
СообщениеДобавлено: 03 фев 2011, 22:47 
Не в сети
Гуру
Гуру
Аватара пользователя

Зарегистрирован: 29 янв 2011, 00:10
Сообщения: 3318
Тем: 50
Откуда: Нижний
Машина: Toyota Vista Ardeo
О машине: 3s fse 50
Репутация: 483
Крепи все ОК будет!

_________________
www.partsmotors.ru


Вернуться к началу
 Профиль Отправить email  
Ответить на тему 
 Заголовок сообщения: Re: Подойдет ли такой генератор на мой двигатель ?
СообщениеДобавлено: 03 фев 2011, 22:57 
Не в сети
Гуру
Гуру
Аватара пользователя

Зарегистрирован: 05 июл 2010, 03:00
Сообщения: 1118
Тем: 2
Откуда: Амурская обл.
Машина: Toyota Vista Ardeo
О машине: VISTA продана теперь WISH,1ZZ, 2008г.
Репутация: 210
Я вобще видел на грузане вместо компресора кондера Москвичевский электричество выробатывал.
А родной только на тормоза насос крутил.


Вернуться к началу
 Профиль  
Ответить на тему 
 Заголовок сообщения: Re: Подойдет ли такой генератор на мой двигатель ?
СообщениеДобавлено: 04 фев 2011, 00:13 
Не в сети
Давно на форуме
Аватара пользователя

Зарегистрирован: 25 янв 2009, 04:00
Сообщения: 10683
Тем: 155
Откуда: Косопузия (Рязань).
Машина: др. Toyota
О машине: SXU10 5S-FE белая ночь 057
Репутация: 1488
slava_66 писал(а):
Я вобще видел на грузане вместо компресора кондера Москвичевский электричество выробатывал.
А родной только на тормоза насос крутил.


Я тоже видел чудо-чудное генератор от ЗАЗа на МАЗДе....
Я так думаю, что если надо "прям-бегом" ехать, то влепить можно хоть от мастадонта- КРАЗа-255, но если есть возможность подобрать нормальный и в соответствии с теххарактеристиками, то торопиться НЕ надо. Есть же генераторы и на другие токи, а это уже чревото перекосами в работе электроники.
:? ...

_________________
:smoke: Я не парюсь. Уже не курю. Просто люблю на солнце посидеть.
(из личных наблюдений...)


Вернуться к началу
 Профиль  
Ответить на тему 
 Заголовок сообщения: Re: Подойдет ли такой генератор на мой двигатель ?
СообщениеДобавлено: 04 фев 2011, 09:03 
Не в сети
Местный
Местный
Аватара пользователя

Зарегистрирован: 01 янв 2006, 04:00
Сообщения: 10044
Тем: 182
Откуда: ХМАО Роман
Машина: др. неЯпонка
О машине: Volkswagen Tiguan
Репутация: 710
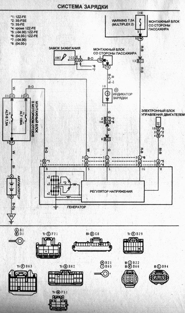
по фишкам еще надо смотреть - на родном сигнал с генератора идет на ЭБУ.
надо по максимальному току смотреть


Вложения:
Схема генератора.JPG
Схема генератора.JPG [ 132.72 КБ | Просмотров: 2733 ]

_________________
Управлял шесть лет японской мечтой - Toyota Vista Ardeo, теперь управляю немецкой мечтой - DAS AUTO.
Вернуться к началу
 Профиль  
Ответить на тему 
 Заголовок сообщения: Re: Подойдет ли такой генератор на мой двигатель ?
СообщениеДобавлено: 08 фев 2011, 14:58 
Не в сети
Местный
Местный
Аватара пользователя

Зарегистрирован: 01 янв 2006, 04:00
Сообщения: 10044
Тем: 182
Откуда: ХМАО Роман
Машина: др. неЯпонка
О машине: Volkswagen Tiguan
Репутация: 710
Вот сфоткал наклейку своего генератора, у него один разъем, а еще один провод на болт отдельно садится (это скорее всего питание на аккумулятор через 100А предохранитель). Справа на наклейке видно рисунок с распиновкой разъема - с одной стороны L и IG контакты, с другой стороны M и S, с или на регулятор(а) напряжения. По схеме выше можно проследить что значят эти контакты и куда идут. Еще на наклейке два разных кода по которым можно пробить запчасть на экзисте. Стоит он конечно опупеть можно - от 18 т.руб. и выше. генератор на 80 ампер.


Вложения:
Генератор.jpg
Генератор.jpg [ 95.15 КБ | Просмотров: 2717 ]

_________________
Управлял шесть лет японской мечтой - Toyota Vista Ardeo, теперь управляю немецкой мечтой - DAS AUTO.
Вернуться к началу
 Профиль  
Ответить на тему 
 Заголовок сообщения: Re: Подойдет ли такой генератор на мой двигатель ?
СообщениеДобавлено: 09 фев 2011, 10:54 
Не в сети
мегамозг
Аватара пользователя

Зарегистрирован: 03 янв 2011, 15:15
Сообщения: 608
Тем: 32
Откуда: Алтайский край г.Заринск
Машина: Toyota Vista
О машине: Хонда CR-V 2000г.вSV50 2000г.в.3S-FSE
Репутация: 50
а как можно определить мощность генератора?

_________________
С уважением troyanlimit! Изображение


Вернуться к началу
 Профиль Отправить email  
Ответить на тему 
 Заголовок сообщения: Re: Подойдет ли такой генератор на мой двигатель ?
СообщениеДобавлено: 10 фев 2011, 02:30 
Не в сети
Местный
Местный
Аватара пользователя

Зарегистрирован: 01 янв 2006, 04:00
Сообщения: 10044
Тем: 182
Откуда: ХМАО Роман
Машина: др. неЯпонка
О машине: Volkswagen Tiguan
Репутация: 710
можно по коду на наклейке - пробить на экзисте и посмотреть ток

_________________
Управлял шесть лет японской мечтой - Toyota Vista Ardeo, теперь управляю немецкой мечтой - DAS AUTO.


Вернуться к началу
 Профиль  
Ответить на тему 
 Заголовок сообщения: Re: Подойдет ли такой генератор на мой двигатель ?
СообщениеДобавлено: 13 фев 2015, 13:13 
Не в сети
Гуру
Гуру

Зарегистрирован: 02 сен 2010, 03:00
Сообщения: 2061
Тем: 48
Машина: др. неЯпонка
Репутация: 613
кто подскажет, генератор с 1zz не могу в каталоге найти втулки на него те что на якоре медно латунные по которым щетки бегают


Вернуться к началу
 Профиль Отправить email  
Ответить на тему 

Показать сообщения за:  Поле сортировки  
Начать новую тему Ответить на тему

 [ Сообщений: 12 ] 





* Поиск по сайту Вверх Вниз

Кто сейчас на конференции

Сейчас этот форум просматривают: нет зарегистрированных пользователей и гости: 0


Вы не можете начинать темы
Вы не можете отвечать на сообщения
Вы не можете редактировать свои сообщения
Вы не можете удалять свои сообщения
Вы не можете добавлять вложения

Найти:
Перейти:  
Текущее время: 26 май 2026, 11:21
Часовой пояс: UTC + 7 часов
Powered by phpbb. (c) VistaClub.ru.    * Статистика