* Поиск по сайту Вверх Вниз



Начать новую тему Ответить на тему  [ Сообщений: 3 ] 
Автор Сообщение
 Заголовок сообщения: Схема подключения датчиков АКПП A540H
СообщениеДобавлено: 14 фев 2011, 19:02 
Не в сети
Начинающий
Начинающий

Зарегистрирован: 27 дек 2010, 22:17
Сообщения: 4
Тем: 2
Машина: Toyota Vista
Репутация: 0
Рекламные ссылки. Показывается только незарегистрированным пользователям


Кто может помочь? Машина Vista SV35 4WD.

Добавлено спустя 3 часа 35 минут 59 секунд:
Помогите пожалуйста!!!


Вернуться к началу
 Профиль Отправить email  
Ответить на тему 

 Заголовок сообщения: Re: Нужна схема подключения датчиков АКПП A540H
СообщениеДобавлено: 15 фев 2011, 10:46 
Не в сети
местный модератор
Аватара пользователя

Зарегистрирован: 12 фев 2009, 04:00
Сообщения: 7539
Тем: 100
Откуда: Хабаровск
Блог: Посмотреть блог (6)
Машина: Toyota Vista Ardeo
О машине: серебристая с ресничками
Репутация: 1791
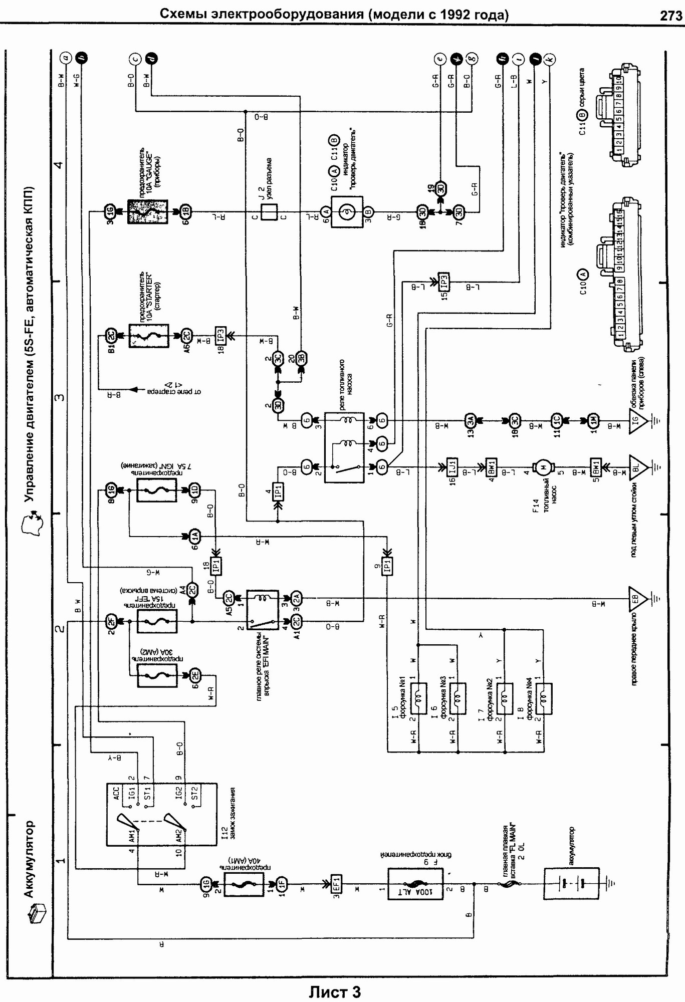
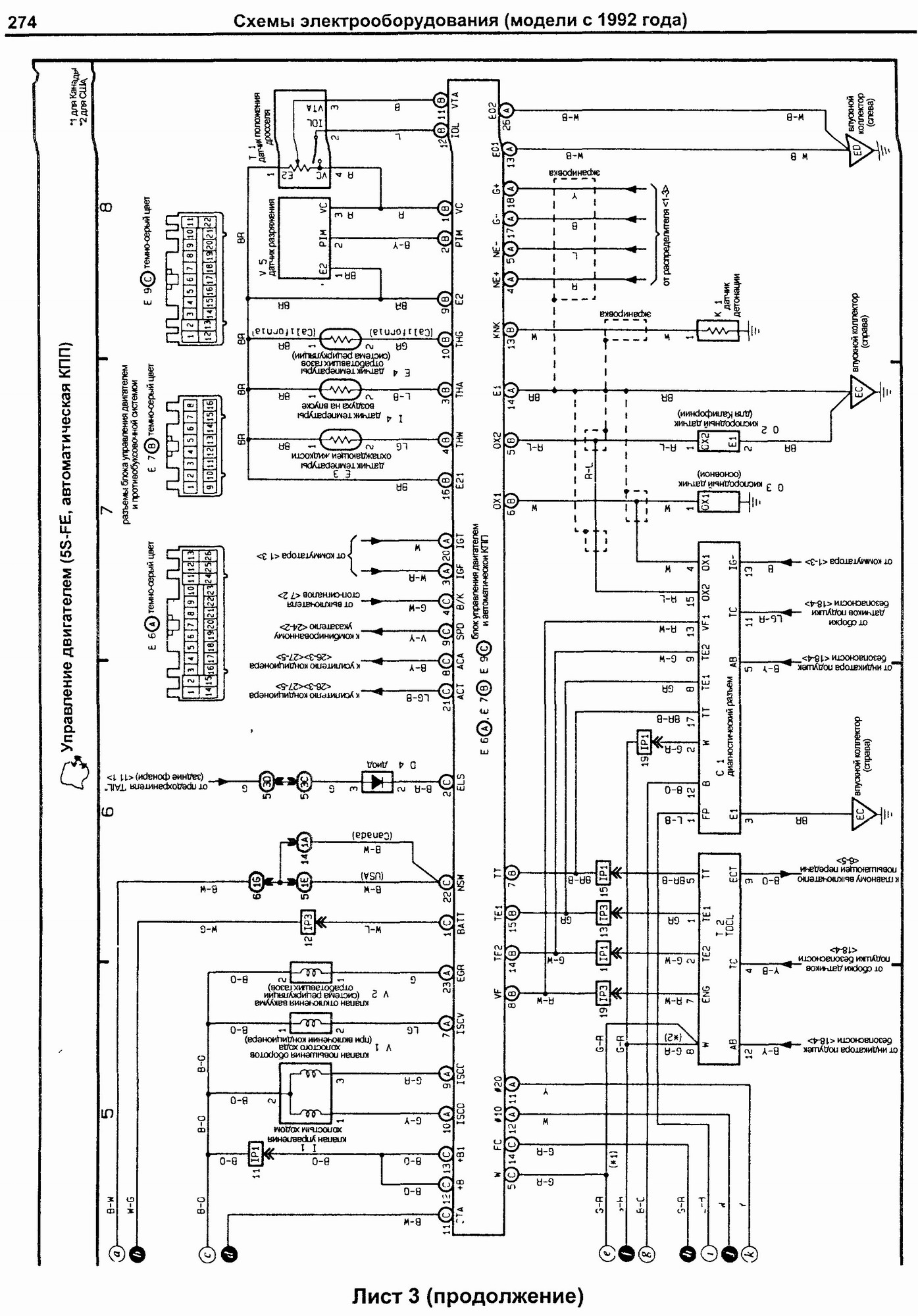
Есть схемы из книжки по 30м вистам, но не указано к какой АКПП. Движков было много, а схема одна на все АКПП....может пригодится.


Вложения:
Комментарий к файлу: 3 лист
3 Эл. схема подключения 3S-FE и АКПП V30.jpg
3 Эл. схема подключения 3S-FE и АКПП V30.jpg [ 420.52 КБ | Просмотров: 2946 ]
Комментарий к файлу: 3 лист продолжение
4 Эл. схема подключения 3S-FE и АКПП V30.jpg
4 Эл. схема подключения 3S-FE и АКПП V30.jpg [ 547.6 КБ | Просмотров: 2946 ]

_________________
--------------------------------------------------
トヨタ ビスタアルデオ / VISTA ARDEO SV55G - BWSGK 4.2000, N200G, 3S-FE, 4WD, navi, ...
--------------------------------------------------
Вернуться к началу
 Профиль  
Ответить на тему 
 Заголовок сообщения: Re: Схема подключения датчиков АКПП A540H
СообщениеДобавлено: 15 фев 2011, 13:19 
Не в сети
Начинающий
Начинающий

Зарегистрирован: 27 дек 2010, 22:17
Сообщения: 4
Тем: 2
Машина: Toyota Vista
Репутация: 0
Спасибо!


Вернуться к началу
 Профиль Отправить email  
Ответить на тему 

Показать сообщения за:  Поле сортировки  
Начать новую тему Ответить на тему

 [ Сообщений: 3 ] 





* Поиск по сайту Вверх Вниз

Кто сейчас на конференции

Сейчас этот форум просматривают: нет зарегистрированных пользователей и гости: 1


Вы не можете начинать темы
Вы не можете отвечать на сообщения
Вы не можете редактировать свои сообщения
Вы не можете удалять свои сообщения
Вы не можете добавлять вложения

Найти:
Перейти:  
Текущее время: 17 май 2026, 06:09
Часовой пояс: UTC + 7 часов
Powered by phpbb. (c) VistaClub.ru.    * Статистика